中华人民共和国电力行业标准
电力变压器检修导则
DL/T 573—95
中华人民共和国电力工业部 1995-06-29发布 1995-11-01实施
1 主题内容与适用范围
1.1 本导则适用于电压等级在35~220kV的国产油浸电力变压器、6kV及以上厂用变压器和同类设备,如消弧线圈、调压变压器、静补装置变压器、并(串)联电抗器等。
对国外进口的油浸电力变压器及同类设备可参照本导则并按制造 厂的规定执行。
1.2 本导则适用于变压器标准项目大、小修和临时检修。不包括更换绕组和铁芯等非标准项目的检修。
1.3 变压器及同类设备需贯彻以预防为主,计划检修和诊断检修相结合的方针,做到应修必修、修必修好、讲究实效。
1.4 有载分接开关检修,按部颁DL/T574—95《有载分接开关运行维修导则》执行。
1.5 各网、省局可根据本导则要求,结合本地区具体情况作补充规定。
2 引用标准
GB1094.1~1094.5—85 电力变压器
GB6451.1~6451.5—86 油浸式电力变压器技术参数和要求
GB7251—87 变压器油中溶解气体分析和判断导则
GBJ148—90 电气装置安装工程电力变压器、油浸电抗器、互感器施工及验收规范
GB7665—87 变压器油
DL/T572—95 电力变压器运行规程
DL/T574—95 有载分接开关运行维修导则
3 检修周期及检修项目
3.1 检修周期
3.1.1 大修周期
3.1.1.1 一般在投入运行后的5年内和以后每间隔10年大修1次。
3.1.1.2 箱沿焊接的全密封变压器或制造厂另有规定者,若经过试验与检查并结合运行情况,判定有内部故障或本体严重渗漏油时,才进行大修。
3.1.1.3 在电力系统中运行的主变压器当承受出口短路后,经综合诊断分析,可考虑提前大修。
3.1.1.4 运行中的变压器,当发现异常状况或经试验判明有内部故障时,应提前进行大修;运行正常的变压器经综合诊断分析良好,总工程师批准,可适当延长大修周期。
3.1.2 小修周期
3.1.2.1 一般每年1次;
3.1.2.2 安装在2~3级污秽地区的变压器,其小修周期应在现场规程中予以规定。
3.1.3 附属装置的检修周期
3.1.3.1 保护装置和测温装置的校验,应根据有关规程的规定进行。
3.1.3.2 变压器油泵(以下简称油泵)的解体检修:2级泵1~2年进行1次,4级泵2~3年进行1次。
3.1.3.3 变压器风扇(以下简称风扇)的解体检修,1~2年进行1次。
3.1.3.4 净油器中吸附剂的更换,应根据油质化验结果而定;吸湿器中的吸附剂视失效程度随时更换。
3.1.3.5 自动装置及控制回路的检验,一般每年进行1次。
3.1.3.6 水冷却器的检修,1~2年进行1次。
3.1.3.7 套管的检修随本体进行,套管的更换应根据试验结果确定。
3.2 检修项目
3.2.1 大修项目
3.2.1.1 吊开钟罩检修器身,或吊出器身检修;
3.2.1.2 绕组、引线及磁(电)屏蔽装置的检修;
3.2.1.3 铁芯、铁芯紧固件(穿心螺杆、夹件、拉带、绑带等)、压钉、压板及接地片的检修;
3.2.1.4 油箱及附件的检修,包括套管、吸湿器等;
3.2.1.5 冷却器、油泵、水泵、风扇、阀门及管道等附属设备的检修;
3.2.1.6 安全保护装置的检修;
3.2.1.7 油保护装置的检修;
3.2.1.8 测温装置的校验;
3.2.1.9 操作控制箱的检修和试验;
3.2.1.10 无励磁分接开关和有载分接开关的检修;
3.2.1.11 全部密封胶垫的更换和组件试漏;
3.2.1.12 必要时对器身绝缘进行干燥处理;
3.2.1.13 变压器油的处理或换油;
3.2.1.14 清扫油箱并进行喷涂油漆;
3.2.1.15 大修的试验和试运行。
3.2.2 小修项目
3.2.2.1 处理已发现的缺陷;
3.2.2.2 放出储油柜积污器中的污油;
3.2.2.3 检修油位计,调整油位;
3.2.2.4 检修冷却装置:包括油泵、风扇、油流继电器、差压继电器等,必要时吹扫冷却器管束;
3.2.2.5 检修安全保护装置:包括储油柜、压力释放阀(安全气道)、气体继电器、速动油压继电器等;
3.2.2.6 检修油保护装置;
3.2.2.7 检修测温装置:包括压力式温度计、电阻温度计(绕组温度计)、棒形温度计等;
3.2.2.8 检修调压装置、测量装置及控制箱,并进行调试;
3.2.2.9 检查接地系统;
3.2.2.10 检修全部阀门和塞子,检查全部密封状态,处理渗漏油;
3.2.2.11 清扫油箱和附件,必要时进行补漆;
3.2.2.12 清扫外绝缘和检查导电接头(包括套管将军帽);
3.2.2.13 按有关规程规定进行测量和试验。
3.2.3 临时检修项目
可视具体情况确定。
3.2.4 对于老、旧变压器的大修,建议可参照下列项目进行改进
3.2.4.1 油箱机械强度的加强;
3.2.4.2 器身内部接地装置改为引外接地;
3.2.4.3 安全气道改为压力释放阀;
3.2.4.4 高速油泵改为低速油泵;
3.2.4.5 油位计的改进;
3.2.4.6 储油柜加装密封装置;
3.2.4.7 气体继电器加装波纹管接头。
4 检修前的准备工作
4.1 查阅档案了解变压器的运行状况
4.1.1 运行中所发现的缺陷和异常(事故)情况,出口短路的次数和情况;
4.1.2 负载、温度和附属装置的运行情况;
4.1.3 查阅上次大修总结报告和技术档案;
4.1.4 查阅试验记录(包括油的化验和色谱分析),了解绝缘状况;
4.1.5 检查渗漏油部位并作出标记;
4.1.6 进行大修前的试验,确定附加检修项目。
4.2 编制大修工程技术、组织措施计划
其主要内容如下:
4.2.1 人员组织及分工;
4.2.2 施工项目及进度表;
4.2.3 特殊项目的施工方案;
4.2.4 确保施工安全、质量的技术措施和现场防火措施;
4.2.5 主要施工工具、设备明细表,主要材料明细表;
4.2.6 绘制必要的施工图。
4.3 施工场地要求
4.3.1 变压器的检修工作,如条件许可,应尽量安排在发电厂或变电所的检修间内进行;
4.3.2 施工现场无检修间时,亦可在现场进行变压器的检修工作,但需作好防雨、防潮、防尘和消防措施,同时应注意与带电设备保持安全距离,准备充足的施工电源及照明,安排好储油容器、大型机具、拆卸附件的放置地点和消防器材的合理布置等。
5 变压器的解体检修与组装
5.1 解体检修
5.1.1 办理工作票、停电,拆除变压器的外部电气连接引线和二次接线,进行检修前的检查和试验。
5.1.2 部分排油后拆卸套管、升高座、储油柜、冷却器、气体继电器、净油器、压力释放阀(或安全气道)、联管、温度计等附属装置,并分别进行校验和检修,在储油柜放油时应检查油位计指示是否正确。
5.1.3 排出全部油并进行处理。
5.1.4 拆除无励磁分接开关操作杆;各类有载分接开关的拆卸方法参见《有载分接开关运行维修导则》;拆卸中腰法兰或大盖连接螺栓后吊钟罩(或器身)。
5.1.5 检查器身状况,进行各部件的紧固并测试绝缘。
5.1.6 更换密封胶垫、检修全部阀门,清洗、检修铁芯、绕组及油箱。
5.2 组装
5.2.1 装回钟罩(或器身)紧固螺栓后按规定注油。
5.2.2 适量排油后安装套管,并装好内部引线,进行二次注油。
5.2.3 安装冷却器等附属装置。
5.2.4 整体密封试验。
5.2.5 注油至规定的油位线。
5.2.6 大修后进行电气和油的试验。
5.3 解体检修和组装时的注意事项
5.3.1 拆卸的螺栓等零件应清洗干净分类妥善保管,如有损坏应检修或更换。
5.3.2 拆卸时,首先拆小型仪表和套管,后拆大型组件,组装时顺序相反。
5.3.3 冷却器、压力释放阀(或安全气道)、净油器及储油柜等部件拆下后,应用盖板密封,对带有电流互感器的升高座应注入合格的变压器油(或采取其它防潮密封措施)。
5.3.4 套管、油位计、温度计等易损部件拆下后应妥善保管,防止损坏和受潮;电容式套管应垂直放置。
5.3.5 组装后要检查冷却器、净油器和气体继电器阀门,按照规定开启或关闭。
5.3.6 对套管升高座、上部管道孔盖、冷却器和净油器等上部的放气孔应进行多次排气,直至排尽为止,并重新密封好擦净油迹。
5.3.7 拆卸无励磁分接开关操作杆时,应记录分接开关的位置,并作好标记;拆卸有载分接开关时,分接头应置于中间位置(或按制造厂的规定执行)。
5.3.8 组装后的变压器各零部件应完整无损。
5.3.9 认真做好现场记录工作。
5.4 检修中的起重和搬运
5.4.1 起重工作及注意事项
5.4.1.1 起重工作应分工明确,专人指挥,并有统一信号;
5.4.1.2 根据变压器钟罩(或器身)的重量选择起重工具,包括起重机、钢丝绳、吊环、U型挂环、千斤顶、枕木等;
5.4.1.3 起重前应先拆除影响起重工作的各种连接;
5.4.1.4 如系吊器身,应先紧固器身有关螺栓;
5.4.1.5 起吊变压器整体或钟罩(器身)时,钢丝绳应分别挂在专用起吊装置上,遇棱角处应放置衬垫;起吊100mm左右时,应停留检查悬挂及捆绑情况,确认可靠后再继续起吊;
5.4.1.6 起吊时钢丝绳的夹角不应大于60°,否则应采用专用吊具或调整钢丝绳套;
5.4.1.7 起吊或落回钟罩(或器身)时,四角应系缆绳,由专人扶持,使其保持平稳;
5.4.1.8 起吊或降落速度应均匀,掌握好重心,防止倾斜;
5.4.1.9 起吊或落回钟罩(或器身)时,应使高、低压侧引线,分接开关支架与箱壁间保持一定的间隙,防止碰伤器身;
5.4.1.10 当钟罩(或器身)因受条件限制,起吊后不能移动而需在空中停留时,应采取支撑等防止坠落措施;
5.4.1.11 吊装套管时,其斜度应与套管升高座的斜度基本一致,并用缆绳绑扎好,防止倾倒损坏瓷件;
5.4.1.12 采用汽车吊起重时,应检查支撑稳定性,注意起重臂伸张的角度、回转范围与临近带电设备的安全距离,并设专人监护。
5.4.2 搬运工作及注意事项
5.4.2.1 了解道路及沿途路基、桥梁、涵洞、地道等的结构及承重载荷情况,必要时予以加固,通过重要的铁路道口,应事先与当地铁路部门取得联系。
5.4.2.2 了解沿途架空电力线路、通信线路和其它障碍物的高度,排除空中障碍,确保安全通过。
5.4.2.3 变压器在厂(所)内搬运或较长距离搬运时,均应绑扎固定牢固,防止冲击震动、倾斜及碰坏零件;搬运倾斜角在长轴方向上不大于15°,在短轴方向上不大于10°;如用专用托板(木排)牵引搬运时,牵引速度不大于100m/h,如用变压器主体滚轮搬运时,牵引速度不大于200m/h(或按制造厂说明书的规定)。
5.4.2.4 利用千斤顶升(或降)变压器时,应顶在油箱指定部位,以防变形;千斤顶应垂直放置;在千斤顶的顶部与油箱接触处应垫以木板防止滑倒。
5.4.2.5 在使用千斤顶升(或降)变压器时,应随升(或降)随垫木方和木板,防止千斤顶失灵突然降落倾倒;如在变压器两侧使用千斤顶时,不能两侧同时升(或降),应分别轮流工作,注意变压器两侧高度差不能太大,以防止变压器倾斜;荷重下的千斤顶不得长期负重,并应自始至终有专人照料。
5.4.2.6 变压器利用滚杠搬运时,牵引的着力点应放在变压器的重心以下,变压器底部应放置专用托板。为增加搬运时的稳固性,专用托板的长度应超过变压器的长度,两端应制成楔形,以便于放置滚杠;运搬大型变压器时,专用托板的下部应加设钢带保护,以增强其坚固性。
5.4.2.7 采用专用托板、滚杠搬运、装卸变压器时,通道要填平,枕木要交错放置;为便于滚杠的滚动,枕木的搭接处应沿变压器的前进方向,由一个接头稍高的枕木过渡到稍低的枕木上,变压器拐弯时,要利用滚杠调整角度,防止滚杠弹出伤人。
5.4.2.8 为保持枕木的平整,枕木的底部可适当加垫厚薄不同的木板。
5.4.2.9 采用滑轮组牵引变压器时,工作人员必需站在适当位置,防止钢丝绳松扣或拉断伤人。
5.4.2.10 变压器在搬运和装卸前,应核对高、低压侧方向,避免安装就位时调换方向。
5.4.2.11 充氮搬运的变压器,应装有压力监视表计和补氮瓶,确保变压器在搬运途中始终保持正压,氮气压力应保持0.01~0.03MPa,露点应在-35℃以下,并派专人监护押运,氮气纯度要求不低于99.99%。
6 变压器检修工艺及质量标准
6.1 器身检修
6.1.1 施工条件与要求
6.1.1.1 吊钟罩(或器身)一般宜在室内进行,以保持器身的清洁;如在露天进行时,应选在无尘土飞扬及其它污染的晴天进行;器身暴露在空气中的时间应不超过如下规定:空气相对湿度≤65%为16h;空气相对湿度≤75%为12h;器身暴露时间是从变压器放油时起至开始抽真空或注油时为止;如暴露时间需超过上述规定,宜接入干燥空气装置进行施工。
6.1.1.2 器身温度应不低于周围环境温度,否则应用真空滤油机循环加热油,将变压器加热,使器身温度高于环境温度5℃以上。
6.1.1.3 检查器身时,应由专人进行,穿着专用的检修工作服和鞋,并戴清洁手套,寒冷天气还应戴口罩,照明应采用低压行灯。
6.1.1.4 进行器身检查所使用的工具应由专人保管并应编号登记,防止遗留在油箱内或器身上;进入变压器油箱内检修时,需考虑通风,防止工作人员窒息。
6.1.2 绕组检修
|
检 修 工 艺 |
质 量 标 准 |
|
1.检查相 间隔板和围屏(宜解开一相)有 无破损、变色、变形、放电痕迹,如发现异常应打开其它两相围屏进行检查
|
1. (1)围屏清洁无破损,绑扎紧固完整,分接引线出口处封闭良好,围屏无变形、发热和树枝状放电痕迹 (2)围屏的起头应放在绕组的垫块上,接头处一定要错开搭接,并防止油道堵塞 (3)检查支撑围屏的长垫块应无爬电痕迹,若长垫块在中部高场强区时,应尽可能割短相间距离最小处的辐向垫块2~4个 (4)相间隔板完整并固定牢固 |
|
2.检查绕组表面是否清洁,匝绝缘有无破损 |
2. (1)绕组应清洁,表面无油垢,无变形 (2)整个绕组无倾斜、位移,导线辐向无明显弹出现象 |
|
3.检查绕组各部垫块有无位移和松动情况 |
3.各部垫块应排列整齐,辐向间距相等,轴向成一垂直线,支撑牢固有适当压紧力,垫块外露出绕组的长度至少应超过绕组导线的厚度 |
|
4.检查绕组绝缘有无破损、油道有无被绝缘、油垢或杂物(如硅胶粉末)堵塞现象,必要时可用软毛刷(或用绸布、泡沫塑料)轻轻擦拭,绕组线匝表面如有破损裸露导线处,应进行包扎处理 |
4. (1)油道保持畅通,无油垢及其它杂物积存 (2)外观整齐清洁,绝缘及导线无破损 (3)特别注意导线的统包绝缘,不可将油道堵塞,以防局部发热、老化 |
|
5.用手指按压绕组表面检查其绝缘状态 |
5.绝缘状态可分为: 一级绝缘:绝缘有弹性,用手指按压后无残留变形,属良好状态 二级绝缘:绝缘仍有弹性,用手指按压时无裂纹、脆化,属合格状态 三级绝缘:绝缘脆化,呈深褐色,用手指按压时有少量裂纹和变形,属勉强可用状态 四级绝缘:绝缘已严重脆化,呈黑褐色,用手指按压时即酥脆、变形、脱落,甚至可见裸露导线,属不合格状态 |
6.1.3 引线及绝缘支架检修
|
检 修 工 艺 |
质 量 标 准 |
|
1.检查引线及引线锥的绝缘包扎有无变形、变脆、破损,引线有无断股,引线与引线接头处焊接情况是否良好,有无过热现象
|
1. (1)引线绝缘包扎应完好,无变形、变脆,引线无断股卡伤情况 (2)对穿缆引线,为防止引线与套管的导管接触处产生分流烧伤,应将引线用白布带半迭包绕一层 220kV引线接头焊接处去毛刺,表面光洁,包金属屏蔽层后再加包绝缘 (3)早期采用锡焊的引线接头应尽可能改为磷铜或银焊接 (4)接头表面应平整、清洁、光滑无毛刺,并不得有其它杂质 (5)引线长短适宜,不应有扭曲现象 (6)引线绝缘的厚度,应符合附录B的规定 |
|
2.检查绕组至分接开关的引线,其长度、绝缘包扎的厚度、引线接头的焊接(或连接)、引线对各部位的绝缘距离、引线的固定情况是否符合要求 |
2.质量标准同1.(1);分接引线对各部绝缘距离应满足附录B要求 |
|
3.检查绝缘支架有无松动和损坏、位移,检查引线在绝缘支架内的固定情况
|
3. (1)绝缘支架应无破损、裂纹、弯曲变形及烧伤现象 (2)绝缘支架与铁夹件的固定可用钢螺栓,绝缘件与绝缘支架的固定应用绝缘螺栓;两种固定螺栓均需有防松措施(220kV级变压器不得应用环氧螺栓) (3)绝缘夹件固定引线处应垫以附加绝缘,以防卡伤引线绝缘 (4)引线固定用绝缘夹件的间距,应考虑在电动力的作用下,不致发生引线短路 |
|
4.检查引线与各部位之间的绝缘距离
|
4. (1)引线与各部位之间的绝缘距离,根据引线包扎绝缘的厚度不同而异,但应不小于附录B的规定 (2)对大电流引线(铜排或铝排)与箱壁间距,一般应大于100mm,以防漏磁发热,铜(铝)排表面应包扎一层绝缘,以防异物形成短路或接地 |
6.1.4 铁芯检修
|
检 修 工 艺 |
质 量 标 准 |
|
1.检查铁芯外表是否平整,有无片间短路或变色、放电烧伤痕迹,绝缘漆膜有无脱落,上铁轭的顶部和下铁轭的底部是否有油垢杂物,可用洁净的白布或泡沫塑料擦拭,若叠片有翘起或不规整之处,可用木棰或铜锤敲打平整 |
1.铁芯应平整,绝缘漆膜无脱落,叠片紧密,边侧的硅钢片不应翘起或成波浪状,铁芯各部表面应无油垢和杂质,片间应无短路、搭接现象,接缝间隙符合要求 |
|
2.检查铁芯上下夹件、方铁、绕组压板的紧固程度和绝缘状况,绝缘压板有无爬电烧伤和放电痕迹 为便于监测运行中铁芯的绝缘状况,可在大修时在变压器箱盖上加装一小套管,将铁芯接地线(片)引出接地 |
2. (1)铁芯与上下夹件、方铁、压板、底脚板间均应保持良好绝缘 (2)钢压板与铁芯间要有明显的均匀间隙;绝缘压板应保持完整、无破损和裂纹,并有适当紧固度 (3)钢压板不得构成闭合回路,同时应有一点接地 (4)打开上夹件与铁芯间的连接片和钢压板与上夹件的连接片后,测量铁芯与上下夹件间和钢压板与铁芯间的绝缘电阻,与历次试验相比较应无明显变化 |
|
3.检查压钉、绝缘垫圈的接触情况,用专用扳手逐个紧固上下夹件、方铁、压钉等各部位紧固螺栓 |
3.螺栓紧固,夹件上的正、反压钉和锁紧螺帽无松动,与绝缘垫圈接触良好,无放电烧伤痕迹,反压钉与上夹件有足够距离 |
|
4.用专用扳手紧固上下铁芯的穿心螺栓,检查与测量绝缘情况 |
4.穿心螺栓紧固,其绝缘电阻与历次试验比较无明显变化 |
|
5.检查铁芯间和铁芯与夹件间的油路 |
5.油路应畅通,油道垫块无脱落和堵塞,且应排列整齐 |
|
6.检查铁芯接地片的连接及绝缘状况 |
6.铁芯只允许一点接地,接地片用厚度0.5mm,宽度不小于30mm的紫铜片,插入3~4级铁芯间,对大型变压器插入深度不小于80mm,其外露部分应包扎绝缘,防止短路铁芯 |
|
7.检查无孔结构铁芯的拉板和钢带 |
7.应紧固并有足够的机械强度,绝缘良好不构成环路,不与铁芯相接触 |
|
8.检查铁芯电场屏蔽绝缘及接地情况 |
8.绝缘良好,接地可靠 |
6.1.5 油箱检修
|
检 修 工 艺 |
质 量 标 准 |
|
1.对油箱上焊点、焊缝中存在的砂眼等渗漏点进行补焊 |
1.消除渗漏点 |
|
2.清扫油箱内部,清除积存在箱底的油污杂质 |
2.油箱内部洁净,无锈蚀,漆膜完整 |
|
3.清扫强油循环管路,检查固定于下夹件上的导向绝缘管,连接是否牢固,表面有无放电痕迹 打开检查孔,清扫联箱和集油盒内杂质 |
3.强油循环管路内部清洁,导向管连接牢固,绝缘管表面光滑,漆膜完整、无破损、无放电痕迹 |
|
4.检查钟罩(或油箱)法兰结合面是否平整,发现沟痕,应补焊磨平 |
4.法兰结合面清洁平整 |
|
5.检查器身定位钉 |
5.防止定位钉造成铁芯多点接地;定位钉无影响可不退出 |
|
6.检查磁(电)屏蔽装置,有无松动放电现象,固定是否牢固 |
6.磁(电)屏蔽装置固定牢固无放电痕迹,可靠接地 |
|
7.检查钟罩(或油箱)的密封胶垫,接头是否良好,接头处是否放在油箱法兰的直线部位 |
7.胶垫接头粘合牢固,并放置在油箱法兰直线部位的两螺栓的中间,搭接面平放,搭接面长度不少于胶垫宽度的2~3倍,胶垫压缩量为其厚度的1/3左右(胶棒压缩量为1/2左右) |
|
8.检查内部油漆情况,对局部脱漆和锈蚀部位应处理,重新补漆 |
8.内部漆膜完整,附着牢固 |
6.2 整体组装
6.2.1 整体组装前的准备工作和要求
6.2.1.1 组装前应彻底清理冷却器(散热器)、储油柜、压力释放阀(安全气道)、油管、升高座、套管及所有组、部件。用合格的变压器油冲洗与油直接接触的组、部件。
6.2.1.2 所附属的油、水管路必须进行彻底的清理,管内不得有焊渣等杂物,并作好检查记录。
6.2.1.3 油管路内不许加装金属网,以避免金属网冲入油箱内,一般采用尼龙网。
6.2.1.4 安装上节油箱前,必须将油箱内部、器身和箱底内的异物、污物清理干净。
6.2.1.5 有安装标志的零、部件,如气体继电器、分接开关、高压、中压套管升高座及压力释放阀(或安全气道)升高座等与油箱的相对位置和角度需按照安装标志组装。
6.2.1.6 准备好全套密封胶垫和密封胶。
6.2.1.7 准备好合格的变压器油。
6.2.1.8 将注油设备、抽真空设备及管路清扫干净;新使用的油管亦应先冲洗干净,以去除油管内的脱模剂。
6.2.2 组装
6.2.2.1 装回钟罩(或器身);
6.2.2.2 安装组件时,应按制造厂的“安装使用说明书”规定进行;
6.2.2.3 油箱顶部若有定位件,应按外形尺寸图及技术要求进行定位和密封;
6.2.2.4 制造时无升高坡度的变压器,在基础上应使储油柜的气体继电器侧具有规定的升高坡度;
6.2.2.5 变压器引线的根部不得受拉、扭及弯曲;
6.2.2.6 对于高压引线,所包扎的绝缘锥部分必须进入套管的均压球内,防止扭曲;
6.2.2.7 在装套管前必须检查无励磁分接开关连杆是否已插入分接开关的拨叉内,调整至所需的分接位置上;
6.2.2.8 各温度计座内应注以变压器油;
6.2.2.9 按照变压器外形尺寸图(装配图)组装已拆卸的各组、部件,其中储油柜、吸湿器和压力释放阀(安全气道)可暂不装,联结法兰用盖板密封好;安装要求和注意事项按各组部件“安装使用说明书”进行。
6.3 排油和注油
6.3.1 排油和注油的一般规定
6.3.1.1 检查清扫油罐、油桶、管路、滤油机、油泵等,应保持清洁干燥,无灰尘杂质和水分。
6.3.1.2 排油时,必须将变压器和油罐的放气孔打开,放气孔宜接入干燥空气装置,以防潮气侵入。
6.3.1.3 储油柜内油不需放出时,可将储油柜下面的阀门关闭。将油箱内的变压器油全部放出。
6.3.1.4 有载调压变压器的有载分接开关油室内的油应分开抽出。
6.3.1.5 强油水冷变压器,在注油前应将水冷却器上的差压继电器和净油器管路上的塞子关闭。
6.3.1.6 可利用本体箱盖阀门或气体继电器联管处阀门安装抽空管,有载分接开关与本体应安连通管,以便与本体等压,同时抽空注油,注油后应予拆除恢复正常。

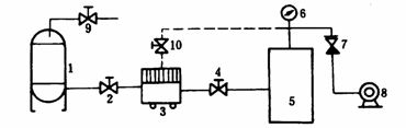
图 1 真空注油连接示意图
1—油罐;2、4、9、10—阀门;3—压力滤油机
或真空滤油机;5—变压器;6—真空计;
7—逆止阀;8—真空泵
注:图中虚线表示真空滤油机经改装后,可由真空泵单独抽真空。
6.3.1.7 向变压器油箱内注油时,应经压力式滤油机(220kV变压器宜用真空滤油机)。
6.3.2 真空注油
220kV变压器必须进行真空注油,其它变压器有条件时也应采用真空注油,真空注油应遵守制造厂规定,或按下述方法进行,其连接图见图1。
通过试抽真空检查油箱的强度,一般局部弹性变形不应超过箱壁厚度的2倍,并检查真空系统的严密性。
操作方法:
6.3.2.1 以均匀的速度抽真空,达到指定真空度并保持2h后,开始向变压器油箱内注油(一般抽空时间=1/3~1/2暴露空气时间),注油温度宜略高于器身温度;
6.3.2.2 以3~5t/h的速度将油注入变压器距箱顶约200mm时停止,并继续抽真空保持4h以上;
6.3.2.3 变压器补油:变压器经真空注油后补油时,需经储油柜注油管注入,严禁从下部油门注入,注油时应使油流缓慢注入变压器至规定的油面为止,再静止12h。
6.3.3 胶囊式储油柜的补油
6.3.3.1 进行胶囊排气:打开储油柜上部排气孔,由注油管将油注满储油柜,直至排气孔出油,再关闭注油管和排气孔;
6.3.3.2 从变压器下部油门排油,此时空气经吸湿器自然进入储油柜胶囊内部,至油位计指示正常油位为止。
6.3.4 隔膜式储油柜的补油
6.3.4.1 注油前应首先将磁力油位计调整至零位,然后打开隔膜上的放气塞,将隔膜内的气体排除,再关闭放气塞;
6.3.4.2 由注油管向隔膜内注油达到比指定油位稍高,再次打开放气塞充分排除隔膜内的气体,直到向外溢油为止,经反复调整达到指定油位;
6.3.4.3 发现储油柜下部集气盒油标指示有空气时,应用排气阀进行排气;
6.3.4.4 正常油位低时的补油,利用集气盒下部的注油管接至滤油机,向储油柜内注油,注油过程中发现集气盒中有空气时应停止注油,打开排气管的阀门向外排气,如此反复进行,直至储油柜油位达到要求为止。
6.3.5 油位计带有小胶囊时储油柜的注油
6.3.5.1 变压器大修后储油柜未加油前,先对油位计加油,此时需将油表呼吸塞及小胶囊室的塞子打开,用漏斗从油表呼吸塞座处徐徐加油,同时用手按动小胶囊,以便将囊中空气全部排出;
6.3.5.2 打开油表放油螺栓,放出油表内多余油量(看到油表内油位即可),然后关上小胶囊室的塞子,注意油表呼吸塞不必拧得太紧,以保证油表内空气自由呼吸。
6.4 整体密封试验
变压器安装完毕后,应进行整体密封性能的检查,具体规定如下:
6.4.1 静油柱压力法:220kV变压器油柱高度3m,加压时间 24h;35~110kV变压器油柱高度2m,加压时间24h;油柱高度从拱顶(或箱盖)算起。
6.4.2 充油加压法:加油压0.035MPa时间12h,应无渗漏和损伤。
6.5 变压器油处理
6.5.1 一般要求
6.5.1.1 大修后注入变压器内的变压器油,其质量应符合GB7665—87规定;
6.5.1.2 注油后,应从变压器底部放油阀(塞)采取油样进行化验与色谱分析;
6.5.1.3 根据地区最低温度,可以选用不同牌号的变压器油;
6.5.1.4 注入套管内的变压器油亦应符合GB7665—87规定;
6.5.1.5 补充不同牌号的变压器油时,应先做混油试验,合格后方可使用。
6.5.2 压力滤油
6.5.2.1 采用压力式滤油机过滤油中的水分和杂质;为提高滤油速度和质量,可将油加温至50~60℃。
6.5.2.2 滤油机使用前应先检查电源情况,滤油机及滤网是否清洁,极板内是否装有经干燥的滤油纸,转动方向是否正确,外壳有无接地,压力表指示是否正确。
6.5.2.3 启动滤油机应先开出油阀门,后开进油阀门,停止时操作顺序相反;当装有加热器时,应先启动滤油机,当油流通过后,再投入加热器,停止时操作顺序相反。
滤油机压力一般为0.25~0.4MPa,最大不超过0.5MPa。
6.5.3 真空滤油
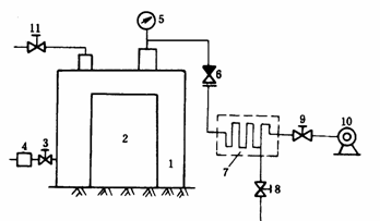
6.5.3.1 简易真空滤油系统:简易真空滤油管路连接参照图2,储油罐中的油被抽出,经加热器加温,由滤油机除去杂质,喷成油雾进入真空罐。
油中水分蒸发后被真空泵抽出排除,真空罐下部的油可抽入储油罐再进行处理,直至合格为止。
选择加热器的容量P可按下式计算:

图 2 简易真空滤油管路连接示意图
1—储油罐;2—真空罐;3—加热器;4—压力滤油机;5—真空计;
6—真空泵;7、8—油泵;9~13—阀门
P=1.16QCp(t2-t1)×10-3 kW
式中:Q——变压器油的流量,kg/h;
Cp——变压器油的比热,平均值为0.4~0.48cal/(kg·℃);
t2——加热器出口油温,℃;
t1——加热器进口油温,℃。
也可利用储油罐的箱壁缠绕涡流线圈进行加热,但处理过程中箱壁温度一般不超过95℃,油温不超过80℃。
油泵可选用流量为100~150L/min,压力为0.5MPa的齿轮油泵,亦可用压力式滤油机替代。
真空罐的真空度可根据罐的情况决定,一般残压为0.021MPa为宜。
6.5.3.2 采用真空滤油机进行油处理,其系统连接及操作注意事项参照使用说明书。
6.6 变压器干燥
6.6.1 变压器是否需要干燥的判断
运行中的变压器大修时一般不需要干燥,只有经试验证明受潮,或检修中超过允许暴露时间导致器身绝缘下降时,才考虑进行干燥,其判断标准如下:
6.6.1.1 tgδ在同一温度下比上次测得数值增高30%以上,且超过部颁预防性试验规程规定时;
6.6.1.2 绝缘电阻在同一温度下比上次测得数值降低30%以上,35kV及以上的变压器在10~30℃的温度范围内吸收比低于1.3和极化指数低于1.5;
6.6.1.3 油中含有水分或油箱中及器身上出现明显受潮迹象时。
6.6.2 干燥的一般规定
6.6.2.1 干燥方法的选择:根据变压器绝缘的受潮情况和现场条件,可采用热油循环、涡流真空热油喷雾、零序、短路、热风等方法进行干燥并抽真空。当在检修间烘房中干燥时,也可采用红外线和蒸汽加热等方法。
6.6.2.2 干燥中的温度控制:当利用油箱加热不带油干燥时,箱壁温度不宜超过110℃,箱底温度不宜超过100℃,绕组温度不得超过95℃;带油干燥时,上层油温不得超过85℃;热风干燥时,进风温度不得超过100℃,进风口应设有空气过滤预热器,并注意防止火星进入变压器内。
干燥过程中尚应注意加温均匀,升温速度以10~15℃/h为宜,防止产生局部过热,特别是绕组部分,不应超过其绝缘等级的最高允许温度。
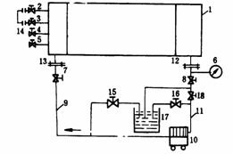
6.6.2.3 抽真空的要求:变压器采用真空加热干燥时,应先进行预热,并根据制造厂规定的真空值抽真空;按变压器容量大小以10~15℃/h的速度升温到指定温度,再以6.7kPa/h的速度递减抽真空。
真空度一般应达到表1规定。
抽真空的管路安装图如图3所示。
6.6.3 干燥过程中的检查与记录
干燥过程中应每2h检查与记录1次下列内容:
6.6.3.1 测量绕组的绝缘电阻;
6.6.3.2 测量绕组、铁芯和油箱等各部温度;
表 1
|
电压等级 kV |
容 量 kVA |
真空度(残压) Pa |
|
35 |
4000~31500 |
5.1×104 |
|
66 |
20000及以上 |
3.5×104 |
|
5000~16000 |
5.1×104 |
|
|
4000及以下 |
5.1×104 |
|
|
110 |
20000及以上 |
3.5×104 |
|
16000及以下 |
5.1×104 |
|
|
220 |
不限容量 |
133.3 |

图 3 抽真空管路安装图
1—真空罐(油箱);2—变压器器身;3、8、9、11—放
气阀门;4—干燥剂(硅胶);5—真空表;
6—逆止阀;7—冷却器;10—真空泵
6.6.3.3 测量真空度;
6.6.3.4 定期排放凝结水,用量杯测量记录(1次/4h);
6.6.3.5 定期进行热扩散,并记录通热风时间;
6.6.3.6 记录加温电源的电压与电流;
6.6.3.7 检查电源线路、加热器具、真空管路及其它设备的运行情况。
6.6.4 干燥终结的判断
6.6.4.1 在保持温度不变的条件下,绕组绝缘电阻:110kV及以下的变压器持续6h不变,220kV变压器持续12h以上不变;
6.6.4.2 在上述时间内无凝结水析出。
达到上述条件即认为干燥终结。干燥完成后,变压器即可以10~15℃/h的速度降温(真空仍保持不变)。此时应将预先准备好的合格变压器油加温,且与器身温度基本接近(油温可略低,但温差不超过5~10℃)时,在真空状态下将油注入油箱内,直至器身完全浸没于油中为止,并继续抽真空4h以上。
6.6.5 进行变压器干燥时,应事先做好防火等安全措施,并防止加热系统故障或线圈过热烧损变压器。
6.6.6 变压器干燥完毕注油后,须吊罩(或器身)检查,要求同第5.1条。
7 组件检修
7.1 冷却装置检修
7.1.1 散热器的检修
|
检 修 工 艺 |
质 量 标 准 |
|
1.采用气焊或电焊,对渗漏点进行补焊处理 |
1.焊点准确,焊接牢固,严禁将焊渣掉入散热器内 |
|
2.对带法兰盖板的上、下油室应打开法兰盖板,清除油室内的焊渣、油垢,然后更换胶垫 |
2.上、下油室内部洁净,法兰盖板密封良好 |
|
3.清扫散热器表面,油垢严重时可用金属洗净剂(去污剂)清洗,然后用清水冲净晾干,清洗时管接头应可靠密封,防止进水 |
3.表面保持洁净 |
|
4.用盖板将接头法兰密封,加油压进行试漏 |
4.试漏标准: 片状散热器0.05~0.1MPa、10h 管状散热器0.1~0.15MPa、10h |
|
5.用合格的变压器油对内部进行循环冲洗 |
5.内部清洁 |
|
6.重新安装散热器 |
6. (1)注意阀门的开闭位置,阀门的安装方向应统一;指示开闭的标志应明显、清晰 (2)安装好散热器的拉紧钢带 |
7.1.2 强油风冷却器的检修
|
检 修 工 艺 |
质 量 标 准 |
|
1.打开上、下油室端盖,检查冷却管有无堵塞现象,更换密封胶垫 |
1.油室内部清洁,冷却管无堵塞,密封良好 |
|
2.更换放气塞、放油塞的密封胶垫 |
2.放气塞、放油塞应密封良好,不渗漏 |
|
3.按图4所示,进行冷却器的试漏和内部冲洗。管路有渗漏时,可用锥形黄铜棒将渗漏管的两端堵塞(如有条件也可用胀管法更换新管),但所堵塞的管子数量每回路不得超过2根,否则应降容使用
图 4 冷却器试漏和内部冲洗示意图 1—冷却器;2、3、4、5、7、8、15、16、18—阀门; 6—压力表;9、11—耐油胶管;10—压力式滤油机; 12、13—法兰;14—耐油胶管及法兰; 17—油桶(放置洁净合格的变压器油) |
3.试漏标准: 0.25~0.275MPa、30min应无渗漏
|
|
4.清扫冷却器表面,并用0.1MPa压力的压缩空气(或水压)吹净管束间堵塞的灰尘、昆虫、草屑等杂物,若油垢严重可用金属洗净剂擦洗干净 |
4.冷却器管束间洁净,无堆积灰尘、昆虫、草屑等杂物 |
7.1.3 强油水冷却器的检修
|
检 修 工 艺 |
质 量 标 准 |
|
1.拆下并检查差压继电器、油流继电器,进行修理和调试 |
1.消除缺陷,调试合格 |
|
2.关闭进出水阀,放出存水,再关闭进出油阀,放出本体油 |
2.排尽残油、残水 |
|
3.拆除水、油连管,拆下上盖,松开本体和水室间的连接螺栓,吊出本体进行全面检查,清除油垢和水垢 |
3.冷却器本体内部洁净,无水垢、油垢,无堵塞现象 |
|
4.检查铜管和端部胀口有无渗漏,发现渗漏应进行更换或堵塞,但每回路堵塞不得超过2根,否则应降容使用 |
4.试漏标准0.4MPa、30min无渗漏 |
|
5.在本体直立位置下进行检漏(油泵未装);由冷却器顶部注满合格的变压器油;在水室入口处注入清洁水,由出水口缓缓流出,观察并化验,应无油花出现;再取油样试验,耐压值不应低于注入前值 |
5.油管密封良好,无渗漏现象,油样、水样化验合格 |
|
6.更换密封胶垫,进行复装 |
6.整体密封良好 |
7.2 套管检修
7.2.1 压油式套管检修(与本体油连通的附加绝缘套管)
|
检 修 工 艺 |
质 量 标 准 |
|
1.检查瓷套有无损坏 |
1.瓷套应保持清洁,无放电痕迹,无裂纹,裙边无破损 |
|
2.套管解体时,应依次对角松动法兰螺栓 |
2.防止松动法兰时受力不均损坏套管 |
|
3.拆卸瓷套前应先轻轻晃动,使法兰与密封胶垫间产生缝隙后再拆下瓷套 |
3.防止瓷套碎裂 |
|
4.拆导电杆和法兰螺栓前,应防止导电杆摇晃损坏瓷套,拆下的螺栓应进行清洗,丝扣损坏的应进行更换或修整 |
4.螺栓和垫圈的数量要补齐,不可丢失 |
|
5.取出绝缘筒(包括带覆盖层的导电杆),擦除油垢,绝缘筒及在导电杆表面的覆盖层应妥善保管(必要时应干燥) |
5.妥善保管,防止受潮和损坏 |
|
6.检查瓷套内部,并用白布擦拭;在套管外侧根部根据情况喷涂半导体漆 |
6.瓷套内部清洁,无油垢,半导体漆喷涂均匀 |
|
7.有条件时,应将拆下的瓷套和绝缘件送入干燥室进行轻度干燥,然后再组装 |
7.干燥温度70~80℃,时间不少于4h,升温速度不超过10℃/h,防止瓷套裂纹 |
|
8.更换新胶垫,位置要放正 |
8.胶垫压缩均匀,密封良好 |
|
9.将套管垂直放置于套管架上,组装时与拆卸顺序相反 |
9.注意绝缘筒与导电杆相互之间的位置,中间应有固定圈防止窜动,导电杆应处于瓷套的中心位置 |
7.2.2 充油套管检修
|
检 修 工 艺 |
质 量 标 准 |
|
1.更换套管油 (1)放出套管中的油 (2)用热油(温度60~70℃)循环冲洗后放出 (3)注入合格的变压器油 |
1. (1)放尽残油 (2)至少循环3次,将残油及其它杂质冲出 (3)油的质量应符合GB7665—87的规定 |
|
2.套管解体 (1)放出内部的油 (2)拆卸上部接线端子 (3)拆卸油位计上部压盖螺栓,取下油位计 (4)拆卸上瓷套与法兰连接螺栓,轻轻晃动后,取下上瓷套 (5)取出内部绝缘筒 (6)拆卸下瓷套与导电杆连接螺栓,取下导电杆和下瓷套 |
2. (1)放尽残油 (2)妥善保管,防止丢失 (3)拆卸时,防止玻璃油位计破损 (4)注意不要碰坏瓷套 (5)垂直放置,不得压坏或变形 (6)分解导电杆底部法兰螺栓时,防止导电杆晃动,损坏瓷套 |
|
3.检修与清扫 (1)所有卸下的零部件应妥善保管,组装前应擦拭干净 (2)绝缘筒应擦拭干净,如绝缘不良,可在70~80℃的温度下干燥24~48h (3)检查瓷套内、外表面并清扫干净,检查铁瓷结合处水泥填料有无脱落 (4)为防止油劣化,在玻璃油位计外表涂刷银粉
(5)更换各部法兰胶垫 |
3. (1)妥善保管,防止受潮 (2)绝缘筒应洁净无起层、漆膜脱落和放电痕迹,绝缘良好 (3)瓷套内外表面应清洁,无油垢、杂质,瓷质无裂纹,水泥填料无脱落 (4)银粉涂刷应均匀,并沿纵向留一条30mm宽的透明带,以监视油位 (5)胶垫压缩均匀,各部密封良好 |
|
4.套管组装 (1)组装与解体顺序相反 (2)组装后注入合格的变压器油 (3)进行绝缘试验 |
4. (1)导电杆应处于瓷套中心位置,瓷套缝隙均匀,防止局部受力瓷套裂纹 (2)油质应符合GB7665—87的规定 (3)按电力设备预防性试验标准进行 |
7.2.3 油纸电容型套管的检修
电容芯轻度受潮时,可用热油循环,将送油管接到套管顶部的油塞孔上,回油管接到套管尾端的放油孔上,通过不高于80℃的热油循环,使套管的tgδ值达到正常数值为止。
变压器在大修过程中,油纸电容型套管一般不作解体检修,只有在套管tgδ不合格,需要进行干燥或套管本身存在严重缺陷,不解体无法消除时,才分解检修,其检修工艺和质量标准如下:
|
检 修 工 艺 |
质 量 标 准 |
||
|
1.准备工作 |
1. |
||
|
(1)检修前先进行套管本体及油的绝缘试验,以判断绝缘状态 |
(1)根据试验结果判定套管是否需解体 |
||
|
(2)套管应垂直置于专用的作业架上,中部法兰与作业架用螺栓固定4点,使之成为整体 |
(2)使套管处于平稳状态 |
||
|
(3)放出套管内的油 |
(3)放尽残油 |
||
|
(4)如图5所示,将下瓷套用双头螺栓或紧线钩2固定在工作台上(三等分),以防解体时下瓷套脱落 |
(4)套管处于平稳状态 |
||
|
(5)拆下尾端均压罩,用千斤顶将导管顶上,使之成为一体 |
(5)千斤顶上部应垫木板,防止损坏导管螺纹 |
||
|
(6)套管由上至下各接合处作好标志 |
(6)防止各接合处错位 |
||
|
图 5 套管检修作业架 1—工作台;2—双头螺栓或紧线钩; 3—套管架;4—千斤顶 |
|
||
|
2.解体检修 |
2. |
||
|
(1)拆下中部法兰处的接地和测压小套管,并将引线头推入套管孔内 |
(1)防止引线断裂 |
||
|
(2)测量套管下部导管的端部至防松螺母间的尺寸,作为组装时参考 |
(2)拆下的螺栓、弹簧等零件应有标记并妥善保管 |
||
|
(3)用专用工具卸掉上部将军帽,拆下储油柜 |
(3)注意勿碰坏瓷套 |
||
|
(4)将上部四根压紧弹簧螺母拧紧后,再松导管弹簧上面的大螺母,拆下弹簧架 |
(4)测量压缩弹簧的距离,作为组装依据 |
||
|
(5)吊出上瓷套 |
(5)瓷套保持完好 |
||
|
(6)吊住导管后,拆下底部千斤顶,拆下下部套管底座、橡胶封环及大螺母 |
(6)吊住套管不准转动并使电容芯处于法兰套内的中心位置,勿碰伤电容芯 |
||
|
(7)拆下下瓷套 |
(7)瓷套保持完好 |
||
|
(8)吊出电容芯 |
(8)导管及电容芯应用塑料布包好置于清洁的容器内 |
||
|
3.清扫和检查 (1)用干净毛刷刷洗电容芯表面的油垢和杂质,再用合格的变压器油冲洗干净后,用皱纹纸或塑料布包好 |
3. (1)电容芯应完整无损,无放电痕迹,测压和接地引外线连接良好,无断线或脱焊现象 |
||
|
(2)擦拭上、下瓷套的内外表面 |
(2)瓷套清洁,无油垢、裂纹和破损 |
||
|
(3)拆下油位计的玻璃油标,更换内外胶垫,油位计除垢后进行加热干燥,然后在内部刷绝缘漆,外部刷红漆,同时应更换放气塞胶垫 |
(3)更换的新胶垫,尺寸和质量应符合要求 |
||
|
(4)清扫中部法兰套筒的内部和外部,并涂刷油漆,更换放油塞、测压和接地小套管的胶垫 |
(4)清扫中部法兰套筒内部时,要把放油塑料管拆下并妥善保管 各零部件要清洗干净,并保持干燥 |
||
|
(5)测量各法兰处的胶垫尺寸,以便配制 |
(5)胶垫质量应符合规定 |
||
|
4.套管的干燥 |
4. |
||
|
只有套管的tgδ值超标时才进行干燥处理 |
|
||
|
(1)将干燥罐内部清扫干净,放入电容芯,使芯子与罐壁距离≥200mm,并设置测温装置 |
(1)干燥罐应有足够的机械强度,并能调节温度,温度计应事先校验准确 |
||
|
(2)测量绝缘电阻的引线,应防止触碰金属部件 |
(2)干燥罐上应有测量绝缘电阻的小瓷套 |
||
|
(3)干燥罐密封后,先试抽真空,检查有无渗漏 |
(3)真空度要求残压不大于133.3Pa |
||
|
(4)当电容芯装入干燥罐后,进行密封加温,使电容芯保持75~80℃ |
(4)温度上升速度为5~10℃/h
|
||
|
(5)当电容芯温度达到要求后保持6h,再关闭各部阀门,进行抽真空 |
(5)开始抽真空13kPa/h,之后以6.7kPa/h的速度抽空,直至残压不大于133.3Pa为止,并保持这一数值 |
||
|
(6)每6h解除真空一次,并通入干燥热风10~15min后重新建立真空度 |
(6)尽量利用热扩散原理以加速电容芯内部水分和潮气的蒸发 |
||
|
(7)每6h放1次冷凝水,干燥后期可改为12h放1次 |
(7)利用冷凝水的多少以判断干燥效果 |
||
|
(8)每2h作1次测量记录(绝缘电阻、温度、电压、电流、真空度、凝结水等) |
(8)在温度和真空度保持不变的情况下,绝缘电阻在24h内不变,且无凝结水析出,则认为干燥终结 |
||
|
(9)干燥终结后降温至内部为40~50℃时进行真空注油 |
(9)注入油的温度略低于电容芯温度5~10℃,油质符合GB7665—87规定 |
||
|
5.组装 |
5. |
||
|
(1)组装前应先将上、下瓷套及中部法兰预热至80~90℃,并保持3~4h以排除潮气 |
(1)组装时电容芯温度高出环境温度10~15℃为宜 |
||
|
(2)按解体相反顺序组装 |
(2)零部件洁净齐全 |
||
|
(3)按图6方法进行真空注油:
图 6 真空注油示意图 1—真空表;2—阀门;3—连管;4—真空泵; 5—变压器油;6—油箱;7—套管 |
(3)要求套管密封良好,无渗漏;油位符合标准;油质符合GB7665—87标准;套管瓷件无破损、无裂纹,外观洁净、无油迹;中部接地和测压小瓷套接地良好 |
||
|
首先建立真空,检查套管密封情况;注油后破空期间油位下降至油位计下限时需及时加油,破空完毕后加油至油位计相应位置(考虑取油样应略高于正常油面) |
|
||
|
(4)注油时残压应保持在133.3Pa以下,时间按照表2执行 表2 |
(4)组装后绝缘试验结果符合电力设备预防性试验规程规定 |
||
|
过程 |
电压kV |
||
|
66~110 |
220 |
||
|
时间h |
|||
|
抽空 |
2 |
4 |
|
|
浸油 |
2~3 |
7~8 |
|
|
保持 |
8 |
12 |
|
7.2.4 套管型电流互感器的检修
|
检 修 工 艺 |
质 量 标 准 |
|
1.检查引出线的标志是否齐全 |
1.引出线的标志应与铭牌相符 |
|
2.更换引出线接线柱的密封胶垫 |
2.胶垫更换后不应有渗漏,接线柱螺栓止动帽和垫圈应齐全 |
|
3.必要时进行变比和伏安特性试验 |
3.变比和伏安特性应符合铭牌技术条件 |
|
4.用2500V兆欧表测量线圈的绝缘电阻 |
4.绝缘电阻应大于或等于1MΩ |
7.3 无励磁分接开关检修
|
检 修 工 艺 |
质 量 标 准 |
|
1.检查开关各部件是否齐全完整 |
1.完整无缺损 |
|
2.松开上方头部定位螺栓,转动操作手柄,检查动触头转动是否灵活,若转动不灵活应进一步检查卡滞的原因;检查绕组实际分接是否与上部指示位置一致,否则应进行调整 |
2.机械转动灵活,转轴密封良好,无卡滞,上部指示位置与下部实际接触位置应相一致 |
|
3.检查动静触头间接触是否良好,触头表面是否清洁,有无氧化变色、镀层脱落及碰伤痕迹,弹簧有无松动,发现氧化膜用碳化钼和白布带穿入触柱来回擦拭清除;触柱如有严重烧损时应更换 |
3.触头接触电阻小于500μΩ,触头表面应保持光洁,无氧化变质、碰伤及镀层脱落,触头接触压力用弹簧秤测量应在0.25~0.5MPa之间,或用0.02mm塞尺检查应无间隙、接触严密 |
|
4.检查触头分接线是否紧固,发现松动应拧紧、锁住 |
4.开关所有紧固件均应拧紧,无松动 |
|
5.检查分接开关绝缘件有无受潮、剥裂或变形,表面是否清洁,发现表面脏污应用无绒毛的白布擦拭干净,绝缘筒如有严重剥裂变形时应更换;操作杆拆下后,应放入油中或用塑料布包上 |
5.绝缘筒应完好,无破损、剥裂、变形,表面清洁无油垢;操作杆绝缘良好,无弯曲变形 |
|
6.检修的分接开关,拆前做好明显标记 |
6.拆装前后指示位置必须一致,各相手柄及传动机构不得互换 |
|
7.检查绝缘操作杆U型拨叉接触是否良好,如有接触不良或放电痕迹应加装弹簧片 |
7.使其保持良好接触 |
7.4 油泵检修
7.4.1 分解检修
|
检 修 工 艺 |
质 量 标 准 |
|
1.将油泵垂直放置,拆下蜗壳检查各部,并进行清洗,清除法兰上的密封胶 |
1.蜗壳内部干净,无扫膛、整体无损坏 |
|
2.打开止动垫圈,卸下圆头螺母,用三角爪取下叶轮,同时取出平键,检查叶轮有无变形和磨损 |
2.叶轮应无变形及磨损,严重变形及磨损时应更换 |
|
3.用专用工具(两爪扳手)从前端盖上拆下带螺纹的轴承挡圈 |
3.轴承挡圈无损坏 |
|
4.卸下前端盖与定子连接的螺栓,用顶丝将前端盖和转子及后轴承顶出 |
4.前端盖应清洁无损坏 |
|
5.用三角爪或平板爪将前端盖连同前轴承从转子上卸下,再用三角爪拆卸后轴承,测量前轴承室内径,检查轴承室的磨损情况,磨损严重时应更换前端盖 |
5.轴承室内径允许公差比前轴承外径大0.025mm |
|
6.将泵倒置在工作台上,拆下视窗法兰、压盖,取出视窗玻璃及滤网,将视窗玻璃擦净,清除滤网(或烧结网)上的污垢;清洗时用压板夹紧,用汽油从内往外冲洗 |
6.法兰、压盖、视窗玻璃及过滤网洁净均无损坏 |
|
7.卸下后端盖与定子外壳连接的螺栓,用顶丝将后端盖顶出,清除法兰上的密封胶及污垢,擦拭干净,测量后轴承室尺寸,检查后轴承室有无磨损,严重磨损时应更换 |
7.后端盖应干净无损坏,轴承室内径允许公差比后轴承外径尺寸大0.025mm |
|
8.检查转子短路环有无断裂,铁芯有无损坏 |
8.转子短路环无断裂,铁芯无损坏及磨损 |
|
9.测量转子前后轴颈尺寸,超过允许公差或严重损坏时应更换 |
9.前后轴应无损坏,直径允许公差为±0.0065mm |
|
10.检查并清扫定子外壳、绕组及铁芯,有无损坏及局部过热 |
10.定子外壳清洁,绕组绝缘良好,铁芯无损坏 |
|
11.检查引线与绕组的焊接情况 |
11.应无脱焊及断线 |
|
12.检查分油路,清洗分油路内的污垢 |
12.分油路洁净、畅通 |
|
13.打开接线盒,检查接线柱及绝缘板,清洗接线盒内部,更换接线盒及接线柱的密封胶垫 |
13.引线与接线柱尾部应焊接牢固,无脱焊及断线,接线盒内部清洁无油垢及灰尘 |
|
14.用500V兆欧表测量绝缘电阻 |
14.绝缘电阻值应大于或等于0.5MΩ |
7.4.2 组装
|
检 修 工 艺 |
质 量 标 准 |
|
1.大修后应更换所有密封处的胶垫和密封环,并重新进行组装,其中包括前后端盖、过滤网、压盖、法兰、各部油塞的密封胶垫及密封环 |
1.胶垫及密封环的压缩量为原厚度的1/3 |
|
2.对轴承进行筛选,将1A铅丝放在钢球下面反复压碾,用千分尺测量铅丝厚度,确定轴承滚动间隙(进行两次) |
2.更换轴承应选用电机专用轴承;轴承无损坏、锈蚀,滚动间隙;2级泵不大于0.07mm,4级泵不大于0.1mm |
|
3.将轴承放入油中加温至120~150℃时取出,安装在转子后轴上(或用特殊的套筒,顶在轴承的内环上,用手锤轻轻敲击套筒顶部,将轴承嵌入) |
3.轴承应紧靠到轴台上,安装后转动应灵活 |
|
4.将后端盖放在工作台上,首先放入过滤网及两侧胶垫,再放入O型胶圈,安装盖板再放入视窗玻璃及两侧胶垫,安装法兰 |
4.各部密封胶垫应放正,密封可靠,压盖及法兰螺栓紧固 |
|
5.将转子后轴承对准后端盖轴承室,在前轴头上垫木方,用手锤轻轻敲击木方后轴承即可进入轴承室 |
5.转子在后端盖上应转动灵活 |
|
6.在后端盖安装法兰处套上主密封胶垫 |
6.主密封胶垫放置平整,防止错位 |
|
7.将定子放在工作台上,转子穿入定子腔内,此时后端盖上的分油路孔要对准定子上的分油路孔,再拧紧前端盖与定子连接的螺栓 |
7.后端盖分油路孔一定要对准定子分油路孔 |
|
8.将定子位置,对准分油路,把前端盖放入定子止口处,再拧紧前端盖与定子连接的螺栓 |
8.前端盖进油孔一定要对准定子分油路 |
|
9.将两个前轴承放在油中加热至120~150℃取出,套在前轴上,或用特制的套筒顶在轴承的内环上,用手锤轻轻敲击套筒顶部,将轴承嵌入前轴承室,再用特制的两爪扳手将轴承挡圈拧紧 |
9.轴承应紧靠到轴台上,拨动转子应转动灵活 |
|
10.将圆头平键装入转轴的键槽内,再将叶轮嵌入轴上 |
10.叶轮安装牢固平稳 |
|
11.带上止动垫圈,拧紧圆头螺母,将止动垫圈撬起锁紧 |
11.圆头螺母应紧固,止动垫圈应锁住圆头螺母 |
|
12.用磁力千分表测量叶轮跳动及转子轴向窜动间隙 |
12.2级泵不大于0.07mm,4级泵不大于0.1mm,转子轴向窜动不大于0.15mm |
|
13.在定子外壳的法兰处套上主密封胶垫,扣上蜗壳,拧紧蜗壳与定子连接的螺栓 |
13.拨动叶轮应转动灵活,叶轮无碰壳,叶轮密封环与蜗壳的配合间隙不大于0.2mm |
|
14.各部油塞,包括放气塞、测压塞,均应采用橡胶封环或橡胶平垫密封 |
14.油塞螺纹无损坏 |
7.4.3 检修后的试验及油漆处理
|
检 修 工 艺 |
质 量 标 准 |
|
1.用500V兆欧表测量电机定子绕组绝缘电阻 |
1.绝缘电阻值应大于或等于0.5MΩ |
|
2.测量绕组的直流电阻 |
2.三相互差不超过2% |
|
3.将泵内注入少量合格的变压器油,接通电源试运转 |
3.运转应平稳、灵活,声音和谐,无转子扫膛、叶轮碰壳等异音,三相空载电流基本平衡 |
|
4.打油压0.4MPa 保持30min,各密封处涂白土观察(或打气压0.25MPa 保持30min,压力表无显著变化,密封处涂肥皂液观察) |
4.不渗漏,各部密封良好 |
|
5.擦净泵壳、电动机外壳上的油垢、灰尘,在视窗玻璃及铭牌上涂黄油,泵出入口封临时盖板,进行喷漆处理 |
5.漆膜均匀,无漆瘤、漆泡,喷漆后擦净视窗玻璃及铭牌上的黄油 |
|
6.将油泵恢复组装在冷却器的下方原位,更换密封垫圈,打开阀门(注意排气),接电源线,并试运转检查转动方向 |
6.各部密封良好,不渗油,无气泡,油泵转动方向正确,无异音,与其它油泵比较,负载电流无明显差异 |
7.5 风扇检修
7.5.1 叶轮解体检修
|
检 修 工 艺 |
质 量 标 准 |
|
1.将止动垫圈打开,旋下盖形螺母,退出止动垫圈,把专用工具(三角爪)放正,勾在轮壳上,用力均匀缓慢拉出,将叶轮从轴上卸下,锈蚀时可向键槽内、轴端滴入螺栓松动剂,同时将键、锥套取下保管好 |
1.防止叶轮损伤变形 |
|
2.检查叶片与轮壳的铆接情况,松动时可用铁锤铆紧 |
2.铆接牢固,叶片无裂纹 |
|
3.将叶轮放在平台上,检查叶片安装角度 |
3.三只叶片角度应一致,否则应调整 |
7.5.2 电动机解体检修
|
检 修 工 艺 |
质 量 标 准 |
|
1.首先拆下电机罩,然后卸下后端盖固定螺栓,从丝孔用顶丝将后端盖均匀顶出,拆卸时严禁用螺丝刀或扁铲撬开 |
1.后端盖完好无损坏 |
|
2.检查后端盖有无破损,清除轴承室的润滑脂,用内径千分尺测量轴承室尺寸,检查轴承室的磨损情况,严重磨损时应更换新端盖 |
2.后轴承室内径允许公差比后轴承外径大0.025mm |
|
3.卸下前端盖固定螺栓,从顶丝孔用顶丝将前端盖均匀顶出,连同转子从定子中抽出 |
3.前端盖无损伤 |
|
4.用三角爪将前端盖从转子上卸下(前端盖尺寸较小时,可将转子直立,轴伸端朝下,下垫木方,将前端盖垂直用力使其退出) |
4.退出时,不得损伤前轴头 |
|
5.卸下轴承挡圈,取出轴承,检查前端盖有无损伤,清除轴承室润滑脂并清洗干净,测量轴承尺寸,严重磨损时,应更换前端盖 |
5.前端盖洁净,其轴承室内径允许公差比前轴承外径大0.025mm |
|
6.将转子放在平台上,用平板爪取下前后轴承;不准用手锤敲打轴承外环卸轴承 |
6.轴承运行超过5年应更换 |
|
7.检查转子短路条及短路环有无断裂,铁芯有无损伤 |
7.短路条、短路环无断裂,铁芯无损伤 |
|
8.测量转子前后轴直径,超过允许公差或严重损坏时应更换 |
8.前后轴应无损伤,直径允许公差为±0.0065mm |
|
9.清扫定子线圈,检查绝缘情况 |
9.定子线圈应表面清洁、无匝间、层间短路,中性点及引线接头均应连接牢固 |
|
10.打开接线盒,检查密封情况,检查引线是否牢固地接在接线柱上 |
10.线圈引线接头牢固,并外套塑料管,牢固接在接线柱上,接线盒密封良好 |
|
11.检查清扫定子铁芯 |
11.定子铁芯绝缘应良好,无老化、烧焦、锈蚀及扫膛现象 |
|
12.用500V兆欧表测量定子线圈绝缘电阻 |
12.绝缘电阻值应大于或等于0.5MΩ |
7.5.3 组装
|
检 修 工 艺 |
质 量 标 准 |
|
1.将洁净的转子放在工作台上,把轴承挡圈套在前轴上 |
1.转子洁净,轴承挡圈无破损 |
|
2.把在油中加热到120~150℃的轴承套在前后轴上或用特制的套筒顶在轴承内环上,垂直用手锤嵌入,注意钢球与套不要打伤 |
2.装配后新轴承应转动灵活,滚动间隙不大于0.03mm,轴承应紧套在轴台上 |
|
3.将转子轴伸端垂直穿入前端盖内,之后在后轴头上垫木方,用手锤将前轴承轻轻嵌入轴承室中,再从前端盖穿入圆头螺栓,将轴承挡圈紧牢,圆头螺栓处涂以密封胶 |
3.轴承嵌入轴承室内,转动灵活 |
|
4.将定子放在工作台上,定子止口处涂密封胶 |
4.定子内外整洁,密封胶涂抹均匀 |
|
5.将前端盖和转子对准止口穿进定子内,拧紧前端盖与定子连接的螺栓,再将后端盖放入波形弹簧片,对准止口,用手锤轻轻敲打后端盖,使后轴承进入轴承室,拧紧后端盖与定子连接的圆头螺栓,最后将电动机后罩装上;装配端盖螺栓时,要对角均匀地紧固,用油枪向后、前轴承室注入润滑脂,约占轴承室2/3;装配时注意钢球与套不要打伤 |
5.总装配后,用手拨动转子,应转动灵活,无扫膛现象 |
|
6.将电动机安装在风冷却器上,用螺栓固定在风筒内 |
6.螺栓紧固 |
|
7.更换密封垫和胶圈,将垫圈、密封胶垫、锥套、平键、护罩、叶轮安装在电动机轴伸端,叶轮与锥套间用密封胶堵塞,拧紧圆螺母和盖型螺母,将止动垫圈锁紧撬起 |
7.叶片与导风筒之间应有不少于3mm的间隙;密封良好 |
7.5.4 检修后的电气试验和油漆处理
|
检 修 工 艺 |
质 量 标 准 |
|
1.用500V兆欧表测试定子绕组绝缘电阻 |
1.绝缘电阻值应大于或等于0.5MΩ |
|
2.测量定子线圈的直流电阻 |
2.三相互差不超过2% |
|
3.拨动叶轮转动灵活后,通入380V交流电源,运行5min |
3.三相电流基本平衡,风扇电机运行平稳、声音和谐、转动方向正确 |
|
4.将风扇电机各部擦拭干净,在铭牌上涂黄油,进行喷漆处理 |
4.漆膜均匀,无漆瘤、漆泡,喷漆后擦净铭牌上的黄油 |
7.6 YJ型油流继电器检修
7.6.1 解体检修
|
检 修 工 艺 |
质 量 标 准 |
|
1.从冷却器联管上拆下继电器,检查挡板转动是否灵活,转动方向是否正确 |
1.挡板转动灵活,转动方向与油流方向一致 |
|
2.检查挡板铆接是否牢固 |
2.挡板铆接牢固 |
|
3.检查返回弹簧安装是否牢固,弹力是否充足 |
3.返回弹簧安装牢固,弹力充足 |
|
4.卸下端盖、表盘玻璃及塑料圈,并清洗干净 |
4.各部件无损坏,洁净 |
|
5.卸下固定指针的滚花螺母,取下指针、平垫及表盘,清扫内部 |
5.内部清洁,无灰尘,无锈蚀 |
|
6.转动挡板,在原位转动85°,观察主动磁铁与从动磁铁是否同步转动,有无卡滞 |
6.主动磁铁与从动磁铁同步转动,无卡滞 |
|
7.检查微动开关,用手转动挡板,在原位转动85°时,用万用表测量接线座的接线端子,是否已实现常开与常闭触点的转换 |
7.当挡板旋转到极限位置时,微动开关应动作,常闭触点打开,常开触点闭合 |
|
8.装复表盘,指针等零、部件 |
8.各部件连结紧固,指示正确,密封良好 |
|
9.用500V兆欧表测量绝缘电阻 |
9.绝缘电阻值应大于或等于0.5MΩ |
7.6.2 流量动作特性的测试与调整

图 7 流量动作测试图
1—油箱;2—逆止阀;3—油泵;4—油流继电器;
5—阀门;6—流量计
7.6.2.1 油流继电器流量动作特性的测试:按图7将油流继电器接入测试回路中,在常开触点接线柱上接入万用表(放在欧姆档上),打开逆止阀2,启动油泵,缓慢打开阀门5,观察万用表指针从“∞”到刚指示“0”值时,立刻记下流量计的值,该值为油流继电器的最小动作值。然后将万用表接在常闭触点接线柱上,缓慢关闭阀门5,观察万用表指针从“∞”到刚指示“0”值时,立刻记下流量计的值,该值为油流继电器的最大返回值。按此反复试验两次,每次流量计的值均应符合油流继电器技术参数的要求,否则应进行调整。
7.6.2.2 油流继电器流量动作特性的调整:如果阀门5刚打开,流量计还未达到动作油流时,常开触点就已接通,说明油流继电器弹簧的作用力太小,此时应将多孔圆螺盘按顺时针方向转动2~3个孔,反复调试,使之最小动作流量和最大返回流量符合技术参数的规定。
7.6.3 油流继电器的油压试验
油流继电器流量动作特性测试合格后,应向油流继电器内部打0.3MPa的油压,保持30min,各部应无变形和渗油现象。
7.6.4 其它型式油流继电器的检修、测试与调整,可按照制造 厂说明书的规定进行。
7.7 油保护装置检修
7.7.1 储油柜的检修
|
检 修 工 艺 |
质 量 标 准 |
|
1.打开储油柜的侧盖,检查气体继电器联管是否伸入储油柜 |
1.一般伸入部分高出底面20~50mm |
|
2.清扫内外表面锈蚀及油垢并重新刷漆 |
2.内壁刷绝缘漆,外壁刷油漆,要求平整有光泽 |
|
3.清扫积污器、油位计、塞子等零部件 |
3.安全气道和储油柜间应互相连通;油位计内部无油垢,红色浮标清晰可见 |
|
4.更换各部密封垫 |
4.密封良好无渗漏,应耐受油压0.05MPa、6h无渗漏 |
|
5.重划油位计温度标示线 |
5.油位标示线指示清晰并符合图8规定
图 8 储油柜油位指示线示意图 |
7.7.2 对于有载分接开关的储油柜,其检修工艺和质量标准可参照7.7.1条规定执行。
7.7.3 胶囊式储油柜的检修
|
检 修 工 艺 |
质 量 标 准 |
|
1.放出储油柜内的存油,取出胶囊,倒出积水,清扫储油柜 |
1.内部洁净无水迹 |
|
2.检查胶囊的密封性能,进行气压试验,压力为0.02~0.03MPa,时间12h(或浸泡在水池中检查有无冒气泡)应无渗漏 |
2.胶囊无老化开裂现象,密封性能良好 |
|
3.用白布擦净胶囊,从端部将胶囊放入储油柜,防止胶囊堵塞气体继电器联管,联管口应加焊挡罩 |
3.胶囊洁净,联管口无堵塞 |
|
4.将胶囊挂在挂钩上,连接好引出口 |
4.为防止油进入胶囊,胶囊管出口应高于油位计与安全气道连管,且三者应相互连通 |
|
5.更换密封胶垫,装复端盖 |
5.密封良好,无渗漏 |
7.7.4 隔膜式储油柜的检修
|
检 修 工 艺 |
质 量 标 准 |
|
1.解体检修前可先充油进行密封试验,压力0.02~0.03MPa,时间12h |
1.隔膜密封良好,无渗漏 |
|
2.拆下各部连管(吸湿器、注油管、排气管、气体继电器连管等),清扫干净,妥善保管,管口密封 |
2.防止进入杂质 |
|
3.拆下指针式油位计连杆,卸下指针式油位计 |
3.拆下零、部件妥善保管 |
|
4.分解中节法兰螺栓,卸下储油柜上节油箱,取出隔膜清扫 |
4.隔膜应保持清洁,完好 |
|
5.清扫上下节油箱 |
5.储油柜内外壁应整洁有光泽、漆膜均匀(外壁刷油漆,内壁刷绝缘漆) |
|
6.更换密封胶垫 |
6.密封良好无渗漏 |
|
7.检修后按解体相反顺序进行组装 |
|
7.7.5 磁力油位计的检修
|
检 修 工 艺 |
质 量 标 准 |
|
1.打开储油柜手孔盖板,卸下开口销,拆除连杆与密封隔膜相连接的绞链,从储油柜上整体拆下磁力油位计 |
1.注意不得损坏连杆 |
|
2.检查传动机构是否灵活,有无卡轮、滑齿现象 |
2.传动齿轮无损坏,转动灵活 |
|
3.检查主动磁铁、从动磁铁是否耦合和同步转动,指针指示是否与表盘刻度相符,否则应调节限位块,调整后将紧固螺栓锁紧,以防松脱 |
3.连杆摆动45°时指针应旋转270°,从“0”位置指示到“10”位置,传动灵活,指示正确 |
|
4.检查限位报警装置动作是否正确,否则应调节凸轮或开关位置 |
4.当指针在“0”最低油位和“10”最高油位时,分别发出信号 |
|
5.更换密封胶垫进行复装 |
5.密封良好无渗漏 |
7.7.6 净油器的检修
|
检 修 工 艺 |
质 量 标 准 |
|
1.关闭净油器进出口的阀门 |
1.阀门关闭严密,不渗漏 |
|
2.打开净油器底部的放油阀,放尽内部的变压器油(打开上部的放气塞,控制排油速度) |
2.准备适当容器,防止变压器油溅出 |
|
3.拆下净油器的上盖板和下底板,倒出原有吸附剂,用合格的变压器油将净油器内部和联管清洗干净 |
3.内部洁净,无吸附剂碎末 |
|
4.检查各部件应完整无损并进行清扫,检查下部滤网有无堵塞,洗净后更换胶垫,装复下盖板和滤网,密封良好 |
4.进油口的滤网应装在挡板的外侧,出油口的滤网应装在挡板内侧,以防吸附剂和破损滤网进入油箱 |
|
5.吸附剂的重量占变压器总油量的1%左右,经干燥并筛去粉末后,装至距离顶面50mm左右,装回上盖板并加以密封 |
5.吸附剂更换应根据油质的酸价和pH值而定;更换的吸附剂应经干燥,填装时间不宜超过1h |
|
6.打开净油器下部阀门,使油徐徐进入净油器,同时打开上部放气塞排气,直至冒油为止 |
6.必须将气体排尽,防止残余气体进入油箱 |
|
7.打开净油器上部阀门,使净油器投入运行 |
7.确认阀门在“开”位 |
|
8.对于强油冷却的净油器,在净油器出入口阀门关闭后,即可卸下净油器,将内部的吸附剂倒出,然后进行检修和清理,并对出入口滤网进行检查,对原来采用的金属滤网,应更换为尼龙网,其它要求基本与上述相同 |
8.对早期生产的变压器应注意入口联管的连接(因只有一侧有滤网),切不可装反,以防止吸附剂进入油箱 |
7.7.7 吸湿器的检修
|
检 修 工 艺 |
质 量 标 准 |
||||||
|
1.将吸湿器从变压器上卸下,倒出内部吸附剂,检查玻璃罩应完好,并进行清扫 |
1.玻璃罩清洁完好 |
||||||
|
2.把干燥的吸附剂装入吸湿器内,为便于监视吸附剂的工作性能,一般可采用变色硅胶,并在顶盖下面留出1/5~1/6高度的空隙 |
2.新装吸附剂应经干燥,颗粒不小于3mm |
||||||
|
3.失效的吸附剂由蓝色变为粉红色,可置入烘箱干燥,干燥温度从120℃升至160℃,时间5h;还原后再用 |
3.还原后应呈蓝色 |
||||||
|
4.更换胶垫 |
4.胶垫质量符合标准规定 |
||||||
|
5.下部的油封罩内注入变压器油,并将罩拧紧(新装吸湿器,应将密封垫拆除) |
5.加油至正常油位线,能起到呼吸作用 |
||||||
|
6.为防止吸湿器摇晃,可用卡具将其固定在变压器油箱上 |
6.运行中吸湿器安装牢固,不受变压器振动影响 |
||||||
|
7.吸湿器的外形尺寸及容量可根据图9和表3选择
图 9 吸湿器示意图 1—胶垫;2—玻璃筒;3—硅胶; 4—阀;5—罩;6—变压器油
表 3 |
|
||||||
|
硅胶 重 kg |
油重 kg |
H mm |
h mm |
φD mm |
玻璃筒 mm |
配储油柜直径 mm |
|
|
0.2 |
0.15 |
216 |
100 |
105 |
φ80/100×100 |
≤φ250 |
|
|
0.5 |
0.2 |
216 |
100 |
145 |
φ120/140×100 |
φ310 |
|
|
1.0 |
0.2 |
266 |
150 |
145 |
φ120/140×150 |
φ440 |
|
|
1.5 |
0.2 |
336 |
200 |
145 |
φ120/140×200 |
φ610 |
|
|
3 |
0.7 |
336 |
220 |
205 |
φ180/200×220 |
φ800 |
|
|
5 |
0.7 |
436 |
300 |
205 |
φ180/200×300 |
φ900 |
|
7.8 安全保护装置检修
7.8.1 安全气道的检修
|
检 修 工 艺 |
质 量 标 准 |
|||
|
1.放油后将安全气道拆下进行清扫,去掉内部的锈蚀和油垢,并更换密封胶垫 |
1.检修后进行密封试验,注满合格的变压器油,并倒立静置4h不渗漏 |
|||
|
2.内壁装有隔板,其下部装有小型放水阀门 |
2. 隔板焊接良好,无渗漏现象 |
|||
|
3.上部防爆膜片应安装良好,均匀地拧紧法兰螺栓,防止膜片破损 |
3.防爆膜片应采用玻璃片,禁止使用薄金属片,玻璃片厚度可参照表4 表 4 |
|||
|
管径(mm) |
φ150 |
φ200 |
φ250 |
|
|
玻璃片厚度(mm) |
2.5 |
3 |
4 |
|
|
4.安全气道与储油柜间应有联管或加装吸湿器,以防止由于温度变化引起防爆膜片破裂,对胶囊密封式储油柜,防止由吸湿器向外冒油 |
4.联管无堵塞;接头密封良好 |
|||
|
5.安全气道内壁刷绝缘漆 |
5.内壁无锈蚀,绝缘漆涂刷均匀有光泽 |
|||
7.8.2 压力释放阀的检修
|
检 修 工 艺 |
质 量 标 准 |
|
1.从变压器油箱上拆下压力释放阀 2.清扫护罩和导流罩 3.检查各部连接螺栓及压力弹簧 4.进行动作试验 5.检查微动开关动作是否正确 6.更换密封胶垫 7.升高座如无放气塞应增设 8.检查信号电缆 |
1.拆下零件妥善保管;孔洞用盖板封好 2.清除积尘,保持洁净 3.各部连接螺栓及压力弹簧应完好,无锈蚀,无松动 4.开启和关闭压力应符合规定 5.触点接触良好,信号正确 6.密封良好不渗油 7.防止积聚气体因温度变化发生误动 8.应采用耐油电缆 |
7.8.3 气体继电器检修
|
检 修 工 艺 |
质 量 标 准 |
|
1.将气体继电器拆下,检查容器、玻璃窗、放气阀门、放油塞、接线端子盒、小套管等是否完整,接线端子及盖板上箭头标示是否清晰,各接合处是否渗漏油 |
1.继电器内充满变压器油,在常温下加压0.15MPa,持续30min无渗漏 |
|
2.气体继电器密封检查合格后,用合格的变压器油冲洗干净 |
2.内部清洁无杂质 |
|
3.气体继电器应由专业人员检验,动作可靠,绝缘、流速校验合格 |
3.对流速一般要求:自冷式变压器0.8~1.0m/s,强油循环变压器1.0~1.2m/s,120MVA以上变压器1.2~1.3m/s |
|
4.气体继电器联结管径应与继电器管径相同,其弯曲部分应大于90° |
4.对7500kVA及以上变压器联结管径为φ80、6300kVA以下变压器联结管径为φ50 |
|
5.气体继电器先装两侧联管,联管与阀门、联管与油箱顶盖间的联结螺栓暂不完全拧紧,此时将气体继电器安装于其间,用水平尺找准位置并使入出口联管和气体继电器三者处于同一中心位置,后再将螺栓拧紧 |
5.气体继电器应保持水平位置;联管朝向储油柜方向应有1%~1.5%的升高坡度;联管法兰密封胶垫的内径应大于管道的内径;气体继电器至储油柜间的阀门应安装于靠近储油柜侧,阀的口径应与管径相同,并有明显的“开”、“闭”标志 |
|
6.复装完毕后打开联管上的阀门,使储油柜与变压器本体油路连通,打开气体继电器的放气塞排气 |
6.气体继电器的安装,应使箭头朝向储油柜,继电器的放气塞应低于储油柜最低油面50mm,并便于气体继电器的抽芯检查 |
|
7.连接气体继电器二次引线,并做传动试验 |
7.二次线采用耐油电缆,并防止漏水和受潮;气体继电器的轻、重瓦斯保护动作正确 |
7.9 阀门及塞子检修
|
检 修 工 艺 |
质 量 标 准 |
|
1.检查阀门的转轴、挡板等部件是否完整、灵活和严密,更换密封垫圈,必要时更换零件 |
1.经0.05MPa油压试验,挡板关闭严密、无渗漏,轴杆密封良好,指示开、闭位置的标志清晰、正确 |
|
2.阀门应拆下分解检修,研磨接触面,更换密封填料,缺损的零件应配齐,对有严重缺陷无法处理者应更换 |
2.阀门检修后应做0.15MPa压力试验不漏油 |
|
3.对变压器本体和附件各部的放油(气)塞、油样阀门等进行全面检查,并更换密封胶垫,检查丝扣是否完好,有损坏而又无法修理者应更换 |
3.各密封面无渗漏 |
7.10 测温装置检验
7.10.1 压力式(信号)温度计
7.10.1.1 拆卸时拧下密封螺母连同温包一并取出,然后将温度表从油箱上拆下,并将金属细管盘好,其弯曲半径不小于75mm,不得扭曲、损伤和变形。包装好后进行校验,并进行警报信号的整定。
7.10.1.2 经校验合格,并将玻璃外罩密封好,安装于变压器箱盖上的测温座中。座中预先注入适量变压器油,将座拧紧,不渗油。
7.10.1.3 将温度计固定在油箱座板上,其出气孔不得堵塞,并防止雨水侵入,金属细管应盘好妥善固定。
7.10.2 电阻温度计(绕组温度计)
在大修中对其进行校验(包括温度计、埋入元件及二次回路)。
7.10.3 棒式玻璃温度计
在变压器大修中应对棒式温度计进行检验。
7.10.4 温度计应定期进行校验,以保证温度指示正确,具体标准是:
7.10.4.1 压力式温度计:全刻度±1.5℃(1.5级);
全刻度±2.5℃(2.5级)。
7.10.4.2 电阻温度计:全刻度±1℃。
7.10.4.3 棒式温度计:全刻度±2℃。
7.11 冷却器控制箱检修
7.11.1 分控箱的检修
7.11.1.1 清扫分控箱内部灰尘及杂物。
7.11.1.2 检查电磁开关和热继电器触点有无烧损或接触不良,必要时进行更换。
7.11.1.3 检查各部触点及端子板连接螺栓有无松动或丢失并进行补齐。
7.11.1.4 用500V兆欧表测量各回路的绝缘电阻≥0.5MΩ。
7.11.1.5 分别对油泵和风扇进行动作试验,检查油泵和风扇的运转声音是否正常;转动方向是否正确。
7.11.1.6 检查分控箱的密封情况并更换密封衬垫。
7.11.1.7 外壳除锈并进行油漆。
7.11.2 总控制箱的检修
7.11.2.1 清扫控制箱内部灰尘及杂物;
7.11.2.2 检查电源开关和熔断器接触情况;
7.11.2.3 逐个检查电磁开关和继电器的触点有无烧损,必要时进行更换并进行调试;
7.11.2.4 检查切换开关接触情况及其指示位置是否符合实际情况;
7.11.2.5 检查信号灯指示情况,如有损坏应补齐;
7.11.2.6 用500V兆欧表测量二次回路(含电缆)的绝缘电阻≥0.5MΩ;
7.11.2.7 进行联动试验,检查主电源是否互为备用,在故障状态下备用冷却器能否正确启动;
7.11.2.8 检查箱柜的密封情况,必要时更换密封衬垫;
7.11.2.9 箱柜除锈后进行油漆。
8 变压器的油漆
8.1 油箱外部的油漆
8.1.1 变压器油箱、冷却器及其附件的裸露表面均应涂本色漆,涂漆的工艺应适用于产品的使用条件。
8.1.2 大修时应重新喷漆。
8.1.3 喷漆前应先用金属洗净剂清除外部油垢及污秽。
8.1.4 对裸露的金属部分必须除锈后补涂底漆。
8.1.5 对于铸件的凸凹不平处,可先用腻子填齐整平,然后再涂底漆。
8.1.6 为使漆膜均匀,宜采用喷漆方法,喷涂时,气压可保持在0.2~0.5MPa。
8.1.7 第一道底漆漆膜厚为0.05mm左右,要求光滑无流痕、垂珠现象,待底漆干透后(约24h),再喷涂第二道面漆,如浅色醇酸漆;喷涂后若发现有斑痕、垂珠,可用竹片或小刀轻轻刮除并用砂纸磨光,再补喷一次。
8.1.8 如油箱和附件的原有漆膜较好,仅有个别部分不完整,可进行局部处理,然后再普遍喷涂一次。
8.2 对油箱外部漆膜的质量要求
8.2.1 粘着力检查:用刀在漆膜表面划十字形裂口,顺裂口用刀剥,若很容易剥开,则认为粘着力不佳;
8.2.2 弹性检查:用刀刮下一块漆膜,若刮下的漆屑不碎裂不粘在一起而有弹性的卷曲,则认为弹性良好;
8.2.3 坚固性检查:用指甲在漆膜上划一下,若不留痕迹,即认为漆膜坚硬;
8.2.4 干燥性检查:用手指按在涂漆表面片刻,若不粘手也不留痕迹,则认为漆膜干燥良好。
8.3 变压器内部涂漆
8.3.1 变压器油箱内壁(包括金属附件)均应涂绝缘漆,漆膜厚度一般在0.02~0.05mm为宜,涂刷一遍即可;
8.3.2 涂漆前应打磨、剔除焊渣,擦拭干净,涂漆后要求漆膜光滑。
8.4 对涂刷内壁绝缘漆的要求
8.4.1 耐高温、耐变压器油,即漆膜长期浸泡在105℃的变压器油中不脱落,不熔化;
8.4.2 固化后的漆膜,不影响变压器油的绝缘和物理、化学性能;
8.4.3 对金属件有良好的附着力;
8.4.4 对金属件有良好的防锈、防腐蚀作用;
8.4.5 有良好的工艺性和较低的成本。
8.5 变压器油漆性能
变压器常用油漆性能见附录D。
9 试验项目
变压器大修时的试验,可分大修前、大修中、大修后三个阶段进行,其试验项目如下:
9.1 大修前的试验
9.1.1 测量绕组的绝缘电阻和吸收比或极化指数;
9.1.2 测量绕组连同套管一起的泄漏电流;
9.1.3 测量绕组连同套管一起的tgδ;
9.1.4 本体及套管中绝缘油的试验;
9.1.5 测量绕组连同套管一起的直流电阻(所有分接头位置);
9.1.6 套管试验;
9.1.7 测量铁芯对地绝缘电阻;
9.1.8 必要时可增加其它试验项目(如特性试验、局部放电试验等)以供大修后进行比较。
9.2 大修中的试验
大修过程中应配合吊罩(或器身)检查,进行有关的试验项目:
9.2.1 测量变压器铁芯对夹件、穿心螺栓(或拉带),钢压板及铁芯电场屏蔽对铁芯,铁芯下夹件对下油箱的绝缘电阻;
9.2.2 必要时测量无励磁分接开关的接触电阻及其传动杆的绝缘电阻;
9.2.3 必要时作套管电流互感器的特性试验;
9.2.4 有载分接开关的测量与试验;
9.2.5 必要时单独对套管进行额定电压下的tgδ、局部放电和耐压试验(包括套管油)。
9.3 大修后的试验
9.3.1 测量绕组的绝缘电阻和吸收比或极化指数;
9.3.2 测量绕组连同套管的泄漏电流;
9.3.3 测量绕组连同套管的tgδ;
9.3.4 冷却装置的检查和试验;
9.3.5 本体、有载分接开关和套管中的变压器油试验;
9.3.6 测量绕组连同套管一起的直流电阻(所有分接位置上),对多支路引出的低压绕组应测量各支路的直流电阻;
9.3.7 检查有载调压装置的动作情况及顺序;
9.3.8 测量铁芯(夹件)引外对地绝缘电阻;
9.3.9 总装后对变压器油箱和冷却器作整体密封油压试验;
9.3.10 绕组连同套管一起的交流耐压试验(有条件时);
9.3.11 测量绕组所有分接头的变压比及连接组别;
9.3.12 检查相位;
9.3.13 必要时进行变压器的空载特性试验;
9.3.14 必要时进行变压器的短路特性试验;
9.3.15 必要时测量变压器的局部放电量;
9.3.16 额定电压下的冲击合闸;
9.3.17 空载试运行前后变压器油的色谱分析。
10 变压器大修后的交接验收
变压器在大修竣工后应及时清理现场,整理记录、资料、图纸,清退材料,进行核算,提交竣工、验收报告,并按照验收规定组织现场验收。
10.1 运行部门移交的资料
10.1.1 变压器大修总结报告见附录A;
10.1.2 附件检修工艺卡;
10.1.3 现场干燥、检修记录;
10.1.4 全部试验报告(包括高压绝缘、油简化及色谱分析、有载分接开关动作特性及保护、测温元件校验报告等)。
10.2 试运行前检查项目
10.2.1 变压器本体、冷却装置及所有附件均完整无缺不渗油,油漆完整;
10.2.2 滚轮的固定装置应完整;
10.2.3 接地可靠(变压器油箱、铁芯和夹件引外);
10.2.4 变压器顶盖上无遗留杂物;
10.2.5 储油柜、冷却装置、净油器等油系统上的阀门均在“开”的位置,储油柜油温标示线清晰可见;
10.2.6 高压套管的接地小套管应接地,套管顶部将军帽应密封良好,与外部引线的连接接触良好并涂有电力脂;
10.2.7 变压器的储油柜和充油套管的油位正常,隔膜式储油柜的集气盒内应无气体;
10.2.8 有载分接开关的油位需略低于变压器储油柜的油位;
10.2.9 进行各升高座的放气,使其完全充满变压器油,气体继电器内应无残余气体;
10.2.10 吸湿器内的吸附剂数量充足、无变色受潮现象,油封良好,能起到正常呼吸作用;
10.2.11 无励磁分接开关的位置应符合运行要求,有载分接开关动作灵活、正确,闭锁装置动作正确,控制盘、操作机构箱和顶盖上三者分接位置的指示应一致;
10.2.12 温度计指示正确,整定值符合要求;
10.2.13 冷却装置试运行正常,水冷装置的油压应大于水压,强油冷却的变压器应启动全部油泵(并测量油泵的负载电流),进行较长时间的循环后,多次排除残余气体;
10.2.14 进行冷却装置电源的自动投切和冷却装置的故障停运试验;
10.2.15 继电保护装置应经调试整定,动作正确。
10.3 试运行
变压器试运行时应按下列规定检查:
10.3.1 中性点直接接地系统的变压器在进行冲击合闸时,中性点必须接地;
10.3.2 气体继电器的重瓦斯必须投跳闸位置;
10.3.3 额定电压下的冲击合闸应无异常,励磁涌流不致引起保护装置的误动作;
10.3.4 受电后变压器应无异常情况;
10.3.5 检查变压器及冷却装置所有焊缝和接合面,不应有渗油现象,变压器无异常振动或放电声;
10.3.6 分析比较试运行前后变压器油的色谱数据,应无明显变化;
10.3.7 试运行时间,一般不少于24h。
附 录 A
变压器大修总结报告
变压器大修总结报告
_______________________变电所(发电厂)
_______________________变压器
编写:________________________
审核:________________________
批准:________________________
年 月 日
A1 报告内容
报告以表格形式,内容如表A1。
表 A1
|
变电站(发电厂) 号 变压器 |
|||||
|
型号: |
电压: |
结线组: |
|||
|
制造厂: |
出厂号: |
出厂日期: 年 月 日 |
|||
|
变压器投入运行日期: 年 月 日 |
两次大修间小修: 次 |
||||
|
本站(厂)投入运行日期: 年 月 日 |
两次大修间临修: 次 |
||||
|
变压器上次大修日期: 年 月 日 |
两次大修间共停用: 天 |
||||
|
高压套管: 型 只 |
中压套管: 型 只 |
||||
|
低压套管: 型 只 |
冷却装置: 型 只 |
||||
|
有载分接开关: 厂 型 |
累计操作次数: |
||||
|
无励磁分接开关: 厂 型 |
|||||
|
本次大修记载事项: |
|||||
|
大修原因: |
|||||
|
大修地点: |
吊检天气: |
环境温度 ℃ |
相对湿度% |
||
|
吊罩(芯)检查于: 月 日 时 分至 月 日 时 分 参加吊罩(芯)人员: |
|||||
|
大修工期: 年 月 日至 年 月 日 |
|||||
|
大修实耗人工: 工日;实耗费用: 元 |
|||||
|
完成标准大修外增加的项目: |
|||||
|
大修检查处理记录(表A2): |
|||||
|
大修中已处理的主要缺陷: |
|||||
|
大修中遗留的问题: |
|||||
|
大修验收意见: |
|||||
|
大修后设备评级: 工程质量评价: |
|||||
|
参加验收人员: 局(厂)主管: 检修单位主管: 生技科专责: 检修技术专责: 变电运行主管: 检修班长: 验收日期: 年 月 日 |
|||||
|
|
|
|
|
|
|
表 A2
|
序号及名称 |
检查项目 |
技 术 要 求 |
处 理 情 况 |
工作人 |
检查人 |
|
1 |
吊罩(芯)检查 |
1)器身暴露空气中的时间:相对湿度≤65%为16h;相对湿度≤75%为12h 2)环境良好,否则采用防护措施 |
吊罩(芯)环境:室内、外天气: 器身温度: ℃ 环境温度: ℃~ ℃ 相对湿度: %~ % 开始抽油: 日 时 分 开始注油: 日 时 分 措 施: |
|
|
|
2 |
绕组及绝缘 |
1)绕组无变形、倾斜、位移,辐向导线无弹出;匝间绝缘无损伤 2)相间隔板完好 3)围屏紧固、清洁、无放电痕迹 4)各部垫块无位移、松动,排列整齐 5)油道畅通,无油垢或其它杂物堵塞 6)压紧装置无松动 7)导线接头无发热脱焊 8)表面清洁无油垢 9)绕组绝缘等级确定 |
围屏(解开相)检查结果:
绝缘等级: |
|
|
|
3 |
引 线 |
1)引线排列整齐 2)多股引线无断股 3)引线接头焊接良好;表面光滑、无毛刺、清洁 4)穿缆式引出接头与引线焊接锡焊应改为磷铜焊或银焊 5)引线与套管导电杆连接紧固 6)外包绝缘厚度符合要求包扎良好,无变形、脱落、变脆、破损 7)引线与绝缘支架固定处垫绝缘纸板,引线绝缘无卡伤 8)引线间距离及对地距离符合要求 9)表面清洁 10)穿缆引线进入套管部分白布带包扎良好 |
|
|
|
|
4 |
绝缘支架 |
1)绝缘支架有足够的机械强度 2)无破损、裂纹、弯曲变形及烧伤痕迹,否则应予更换 3)绝缘支架的固定螺栓紧固,有防松螺母 4)表面清洁 |
|
|
|
|
5 |
铁芯及夹件 |
1)铁芯外表平整无翘片,无严重波浪状 2)无片间短路、发热、变色或烧伤痕迹 3)绝缘漆膜无脱落 4)对地绝缘良好,常温下大于或等于200MΩ 5)铁芯与方铁间绝缘 6)铁芯与夹件间绝缘 7)铁芯与拉带间绝缘 8)铁芯与穿芯螺杆绝缘 9)铁芯与夹件油道畅通,油道垫块排列整齐 10)铁芯与箱壁上的定位钉(块)绝缘良好 11)铁芯底脚垫木固定无松动 12)接地片无发热痕迹,固定良好 13)铁芯电场屏蔽引外接地良好 14)铁芯表面清洁,无油垢、杂物 |
绝缘电阻 MΩ 绝缘电阻 MΩ 绝缘电阻 MΩ 绝缘电阻 MΩ 绝缘电阻 MΩ
绝缘电阻 MΩ |
|
|
|
6 |
压板及压钉 |
1)压板无严重偏心 2)钢压板与压钉绝缘良好,与夹件用接地片连接良好 3)压钉与金属座压紧无悬浮 4)压钉防松螺母锁紧 |
|
|
|
|
7 |
无励磁分接开关 |
1)开关绝缘筒或护板完好无损,无烧痕 2)动、静触头无发热、烧痕;接触良好,接触电阻不大于500μΩ(每相,每档) 3)开关内金属转轴与操作柄的金属拨叉接触良好,无悬浮,必要时加装弹簧片 4)开关固定牢固 5)开关位置指示正确(按制造厂说明书进行调整) |
|
|
|
|
8 有载分接开关 |
(1)切换开关 |
按《有载分接开关运行维护导则》要求: 1)各触头压力测量 2)各触头烧损量不得大于3mm(MR厂),否则须更换触头 3)触头动作顺序符合制造厂规定;用直流示波法测量切换时间30~50ms 弧触头桥接时间3~5ms 三相同期误差不大于3ms 4)过渡电阻无断裂损伤,阻值测量,误差不大于10% 5)开关油室与变压器本体间无渗漏 6)检修后油室内注入合格油 7)各对触头接触电阻小于500μΩ |
触头烧损量 mm
切换时间 ms 桥接时间 ms 三同期误差 ms 过渡电阻实测值 Ω |
|
|
|
(2)转换器和选择开关 |
1)动、静触头无烧损、发热痕迹,接触良好 2)转动部分动作灵活 3)绝缘支架无损伤变形、无放电痕迹 4)与分接引线连接牢固,螺栓紧固并有防松螺母 5)触头及导电部分与分接引线距离符合规定 6)固定牢固 |
|
|
|
|
|
(3)快速机构 |
1)主弹簧、复位弹簧、爪卡等无变形断裂 2)固定螺栓紧固 3)动作部分无严重磨损、擦毛、损伤、卡涩 |
|
|
|
|
|
(4)操动控制箱 |
1)机械转动部分灵活、齿轮盒密封良好、润滑脂足够 2)电器回路连接正确无松动 3)各继电器触点无严重锈蚀 4)位置指示正确 5)电器顺序开关、限位开关及机械限位动作可靠 6)箱体密封良好 7)控制回路绝缘良好 |
|
|
|
|
|
(5)组装后调试 |
1)动作圆图符合出厂规定 2)变压器三相各档直流电阻测量符合标准 |
|
|
|
|
|
9 |
油箱(包括套管升高座) |
1)油箱内部清洁无锈蚀、残屑及油垢,漆膜完整 2)对强油冷却管路清除杂物,并密封良好、无渗漏 3)磁(电)屏蔽装置固定牢固,不得有松动或过热现象,接地良好 4)箱沿平整,无凸凹,箱沿内侧有防止胶垫移位的挡圈 5)油箱的强度足够,密封良好,如有渗漏应进行补焊,重新喷涂漆 6)密封胶垫全部予以更换 7)箱壁或顶部的铁芯定位螺栓退出与铁芯绝缘 8)油箱外部漆膜喷涂均匀、有光泽、无漆瘤 9)铁芯(夹件)外引接地套管完好 |
|
|
|
|
10 |
储油柜 |
1)内外表面无锈蚀及油垢,内壁刷绝缘漆,外壁喷油漆,要求平整有光泽 2)胶囊或隔膜无老化龟裂,在0.02~0.03MPa压力下30min无渗漏 3)油位指示器指示正确 4)储油柜内残留空气已排除,消除假油位 5)吸湿器、排气管、注油管等应畅通 6)更换密封垫无渗漏 |
|
|
|
|
11 |
压力释放阀 (安全气道) |
1)内部清洁,无锈蚀、油垢 2)密封良好,无渗漏 3)安全气道上部应与储油柜连通 4)压力释放阀校验合格 |
|
|
|
|
12 |
吸湿器 |
1)内外清洁,更换失效的吸附剂 2)呼吸管道畅通 3)密封油位正常 |
|
|
|
|
13 |
净油器 |
1)内外清洁刷漆 2)更换失效的吸附剂 3)金属滤网必须更换 4)相关的阀门已检修,无渗漏 5)更换胶垫密封良好,无渗漏 |
|
|
|
|
14 |
气体继电器 |
1)内外清洁无油垢 2)密封良好无渗漏 3)流速校验合格,绝缘良好 4)防雨罩安装牢固 5)气体继电器保持水平位置,联管朝储油柜方向有1%~1.5%的升高坡度 |
流速: m/s,绝缘电阻: MΩ |
|
|
|
15 |
测温装置 |
1)温度计校验合格,报警触点动作正确 2)测温插管内清洁、注满油,测温元件插入后塞座拧紧,密封无渗漏 |
|
|
|
|
16 |
阀门、塞子 |
1)本体及附件各部阀门、塞子开闭灵活,指示正确 2)更换胶垫,密封良好,无渗漏 |
|
|
|
|
17 |
冷却装置 |
1)内部用油冲洗干净 2)表面清扫清洗 3)更换胶垫,无渗、漏油 4)压力试漏合格 5)油漆 |
试漏压力 MPa、 h无渗漏 |
|
|
|
18 |
油泵 |
按油泵检修工艺卡 |
|
|
|
|
19 |
风扇 |
按风扇电机检修工艺卡 |
|
|
|
|
20 |
套管 |
1)瓷套外表清洁,无裂纹、破损及放电痕迹 2)更换放油孔等可调换的胶垫,密封良好,无渗漏 3)电容式套管及充油套管油位正常;必要时补充加油或更换新油 4)tgδ超标或有严重缺陷时须解体干燥处理 5)套管及油试验合格 |
是否解体、干燥 附施工记录及试验报告 |
|
|
|
21 |
器身干燥 |
1)器身绝缘下降受潮需干燥处理 2)干燥、施工记录完整 |
|
|
|
|
22 |
油处理 |
1)滤油或换油 2)检修后注入的油,其油种、油质简化、耐压、微水及色谱分析等应符合2536—81《变压器油》的要求 |
附油试验报告 |
|
|
|
23 |
大修交接试验 |
1)按部颁《电气设备预防性试验规程》进行 2)试验结果记录附于本总结报告 |
附大修交接试验报告 |
|
|
附 录 B
绝缘距离参考表
B1 空气中套管绝缘距离参考值(表B1)
表 B1 mm
|
电压等级 kV |
套管之间距离正常/最小 |
套管对地距离 正常/最小 |
|
6 |
150/80 |
150/80 |
|
10 |
200/110 |
200/110 |
|
20 |
/150 |
/150 |
|
35 |
400/300 |
400/315 |
|
66 |
600/570 |
650/590 |
|
110 |
1000/840 |
1050/880 |
|
154 |
1380 |
1430 |
|
220 |
2000/1700 |
2100/1750 |
B2 器身装配绝缘距离(纯油距表B2)
表 B2 mm
|
电压等级 kV |
<6 |
10 |
15 |
20 |
35 |
40 |
66 |
110 |
154(端部 出线) |
220 (中部出线有4mm围屏) |
|||
|
半绝缘 |
全绝缘 |
||||||||||||
|
线圈表面到油箱 |
10 |
15 |
20 |
30 |
55 |
60 |
100 |
135 |
150 |
190 |
185**** |
||
|
套管尾部裸带电体 到油箱平壁 |
12 |
20 |
30 |
35 |
50 |
60 |
|
|
|
|
|
||
|
套管均压球 |
到油箱平壁 |
|
|
|
|
|
|
80 |
130 |
150 |
270 |
370(300)*** |
|
|
到油箱法兰口及夹件绝缘 |
有护板 |
|
|
|
|
|
|
90 |
140 |
170 |
360 |
540 |
|
|
无护板 |
|
|
|
|
|
|
120 |
180 |
220 |
460 |
700 |
||
|
到油箱有3in护管 |
|
|
|
|
|
|
|
|
360 |
540 |
|
||
|
分接 开关 裸电 极 |
到油箱平壁 |
25 (20)* |
25 (20)* |
35 (20)* |
45 (20)* |
70 (40)* |
80 (40)* |
120 (70)* |
140 (80)* |
230 (130)* |
(200)* |
(145)* (165)** |
|
|
到油箱及 夹件尖角 |
25 |
25 |
35 |
45 |
70 |
80 |
180 (120)*** |
|
|
|
|
||
* 括弧内的数值适用于圆柱型开关,且为开关纸筒外表面到油箱平面的最小绝缘距离;
** 括弧内的数值适用于220kV级自耦变压器或高压多线圈结构的变压器;
*** 括弧内的数值适用于有隔筒或板的结构;
**** 对90000kVA以上变压器,考虑漏磁影响距离应大于或等于220mm。
B3 油中圆形引线的绝缘厚度及距离(表B3)
表 B3

|
电压等级 kV |
工频试验电压 kV |
引线最小直径 φd mm |
引线每边绝缘厚度 δ mm |
S1 引线到平面
mm |
S2 引线到尖角
mm |
S3 引线到引线 mm |
S4 mm |
S5 mm |
S6 mm |
S7 mm |
|||||||
|
木件爬距 |
纸板爬距 |
木件爬距 |
纸板爬距 |
木件爬距 |
纸板爬距 |
引线到线圈 |
围屏 厚度 δ1 |
δ为其他值时的S7 |
|||||||||
|
L=25 |
L=S2+10 |
L=25 |
L=S2+10 |
||||||||||||||
|
0.5 |
5 |
φ2.44 |
0 2 |
10 0 |
10 0 |
10 0 |
20 0 |
20 0 |
20 0 |
20 0 |
20 0 |
20 0 |
20 0 |
20 0 |
10 10 |
0 |
|
|
6 |
25 |
0 2 3 |
12 10 10 |
12 10 10 |
12 10 0 |
25 20 20 |
25 20 20 |
25 20 20 |
25 20 20 |
30 20 20 |
25 20 20 |
25 20 0 |
25 20 0 |
12 10 10 |
|||
|
10 |
35 |
0 2 3 |
20 10 10 |
20 10 10 |
20 10 0 |
35 25 25 |
25 |
5 |
25 |
50 30 20 |
35 20 20 |
50 20 0 |
30 20 0 |
23 15 15 |
|||
|
15 |
45 |
0 2 3,4 |
30 15 15 |
30 15 15 |
20 10 10,0 |
50 35 25 |
25 |
35 25 25 |
25 |
65 40 30 |
45 30 30 |
50 20 20,0 |
30 20 20,0 |
30 20 20 |
|||
|
20 |
55 |
0 2 3,4 |
35 20 20 |
40 20 20 |
35 15 15,0 |
70 40 30 |
25 |
45 30 25 |
25 |
90 60 50 |
60 40 30 |
80 50 30,0 |
50 30 20,0 |
40 20 20 |
|||
|
35 |
85 |
φ4.1 |
0 3 6,10 |
50 30 20 |
55 35 25 |
50 25 20,0 |
120 60 50 |
25 |
70 40 30 |
25 |
140 90 75 |
80 60 50 |
140 70 45,0 |
80 40 30,0 |
60 35 25 |
|
|
|
(40) |
(95) |
0 3 6,10 |
60 35 25 |
65 40 30 |
50 25 20,0 |
140 70 60 |
30 |
80 45 35 |
30 |
160 100 85 |
90 65 55 |
140 80 45,0 |
80 40 30,0 |
70 35 25 |
|||
|
66 |
140 |
φ8 |
6 10 |
60 45 |
90 75 |
45 35 |
(1)66kV级引线及线圈铁窗部分不许用不接地的金属螺栓;(2)220kV级高1-低-高2上下连线对本相线端及地、220kV自耦上下110kV连线对地按240kV取绝缘距离;(3)220kV级高—低结构以及220/110kV级自耦高压上下连线对线端绝缘距离按340kV确定;(4)当d≥30允许220kV采用δ=10;当距箱壁纯间隙≤110时允许用δ=3,S7=220 |
230 180 |
150 120 |
120 90 |
75 60 |
60 50 |
4.5 |
δ=0,S7=140 δ=3,S7=70 |
|||
|
110 |
200 |
φ10 |
10 20 10 20 20 |
70 55 85 70 70 |
120 100 150 125 130 |
60 40 70 50 50 |
300 250 350 300 310 |
200 165 240 200 210 |
150 105 180 120 120 |
100 70 120 80 80 |
80 65 90 80 80 |
9
|
δ=3,S7=110 δ=6,S7=90 δ=3,S7=125 δ=6,S7=105 |
||||
|
230 |
|||||||||||||||||
|
240 |
|||||||||||||||||
|
154 |
320 |
φ12 |
10 20 |
130 105 |
260 210 |
110 85 |
630 520 |
420 350 |
270 210 |
180 140 |
140 120 |
9 |
δ=3,S7=220 δ=6,S7=180 |
||||
|
220 |
200 240 340 400 |
|
10 10 10 20 10 |
70 90 150 110 190 |
125 160 270 220 370 |
60 70 120 95 160 |
300 380 650 540
|
200 260 430 360 620 500 |
150 180 300 230
|
100 120 200 155 270 200 |
80 100 150 130 190 170 |
9 |
δ=3, S7=300(220) δ=6,S7=220 |
||||
注:(1)实际绝缘距离不为纯油距,可按下式折算为纯油距S′,S′应不小于表中S1、S2、S3、S7的数值:S′=0.4×沿木件爬距+0.6×沿纸板爬距+纯油距,或0.6×沿纸板爬距+纯油距;
(2)尖角表面有护板(δ≥3),引线到尖角最小纯油距S2′,
;
(3)引线到尖角间有隔板(隔板在距尖角1/3~1/2距离处),引线至尖角最小纯油距为S2″,S2″=0.75S2;
(4)引线至小圆角(圆角R=15~40,如引线至扩管)的最小纯油距为S2″′,S2″′=0.75S7。
B4 内部线圈引线出头对压板及夹件最小纯油距离(表B4)
表 B4 mm

|
内部出头电压等级 kV |
工频试验电压 kV |
引线出头每边绝缘厚度 |
引线出头对压板开口 SYK |
引线出头对压板 SYM |
引线出头对夹件 SJ |
||
|
无护板 |
有护板 |
无护板 |
无护板 |
有护板 |
|||
|
10~20 |
35~55 |
6 |
5 |
0 |
5 |
5 |
0 |
|
10 |
0 |
0 |
0 |
0 |
0 |
||
|
35(40) |
85(95) |
8 |
20 |
0 |
20 |
25(5) * |
0 |
|
16 |
0 |
0 |
0 |
10(0)* |
0 |
||
|
66 |
140 |
20 |
30 |
20 |
30 (0)* |
60 (40)* |
45 (25)* |
|
110 |
200 |
20 |
80 |
60 |
60 (40)* |
100 (70)* |
70 (40)* |
|
240 |
20 |
105 |
80 |
80 (60)** |
130 (100)** |
90 (60)** |
|
注:不带花的数值为器身绝缘装配和引线装配时需保证的距离。
* 括弧内的数值为器身绝缘装配和引线装配时的参考数值,括弧外数值为器身干燥后装入油箱时必须保证的最小绝缘距离。
** 适用于100kV全绝缘引线出头和220kV级高压多线圈结构的高压线圈2引线出头。
B5 63~110kV和220kV级线端引线最小绝缘距离(表B5)
表 B5

|
电压等级 kV |
工频试验电压 kV |
引线每边包绝缘厚 mm |
最小绝缘距离mm |
|||
|
S10 |
S*11 |
S*12 |
S13/S14 |
|||
|
66 |
140 |
10 |
60 |
95 |
140 |
150/120 |
|
110 |
200 |
10/20 |
85/70 |
130/110 |
200 |
220/170 |
|
230 |
10/20 |
95/80 |
150/130 |
240 |
260/190 |
|
|
220 |
400 |
20 |
70+围屏 |
560+隔板8 |
— |
/340 |
注:(1)S10—引线对压板及线圈的距离(包括爬电距在内);S11、S12、S13—纯油距;*—有大于或等于3mm厚的护板时,按表值的75%确定;
(2)对220kV等级,图中数值为有8mm隔板和夹件护板时,否则需增大约1/4。
B6 铜(铝)排引线最小绝缘距离(表B6)
表 B6

|
电压等级 kV |
工频试验电压 kV |
铜(铝)排最小厚度 mm |
附绝缘厚度 mm |
绝缘距离(包括公差) mm |
|||
|
S8排间爬距 |
S9排对线圈 |
||||||
|
沿木件 |
沿纸板 |
δ |
S9 |
||||
|
0.5 |
5 |
3 |
0 |
10 |
10 |
0 |
按S7,有爬电时应折算 |
|
6 |
25 |
3 |
0,2 |
40,30 |
25,20 |
||
|
10 |
35 |
3 |
0,2 |
60,50 |
40,35 |
||
|
15 |
45 |
3 |
0,2 |
70,60 |
50,45 |
||
|
20 |
55 |
3 |
0,2 |
100,90 |
65,60 |
||
|
35 |
85 |
3 |
2 |
140 |
80 |
||
|
40 |
95 |
3 |
2 |
160 |
90 |
||
|
66 |
140 |
6 |
2 |
|
|
0 3 |
170 130 180 210 |
|
110 |
200 230 |
8 |
2 |
|
|
3 |
|
附 录 C
引线允许电流参考表
C1 套管内铜导杆(表C1)
表 C1
|
电流A |
铜导杆 |
螺距 |
|
300及以下 |
M12 |
|
|
475 |
M16 |
|
|
600 |
M20 |
|
|
900 |
M24 |
|
|
1200 |
M30 |
|
|
1400 |
M33 |
M2 |
|
1400 |
φ26/36铜管 |
M2 |
|
2000 |
φ30/40铜管 |
M2 |
|
3000 |
M48 |
M2 |
表 C2
|
裸导线直径mm |
2.44 |
3.05 |
4.8 |
5.5 |
6.5 |
8 |
10 |
12 |
|||
|
有效截面mm2 |
4.68 |
7.3 |
18.1 |
23.8 |
33.2 |
50.3 |
78.5 |
113.1 |
|||
|
允许电流A |
22.5 |
35 |
87 |
115 |
160 |
241 |
377 |
522 |
|||
|
用纸管作外绝缘 |
纸板管内径mm |
|
6 |
6 |
8 |
8 |
10 |
12 |
14 |
||
|
管壁每边厚 |
2mm |
允许电流A |
|
35 |
87 |
104 |
167 |
217 |
295 |
380 |
|
|
4mm |
35 |
87 |
104 |
149 |
194 |
261 |
333 |
||||
|
每边包纸厚2mm |
允许电流A |
|
35 |
87 |
104 |
|
|
|
|
||
|
纸管中套纸包圆线 |
每边纸厚 2mm |
纸管尺寸mm |
|
φ10/14 |
φ12/16 |
|
|
|
|
|
|
|
允许电流A |
|
35 |
87 |
|
|
|
|
|
|||
C3 引线片(表C3)
表 C3

|
电流A |
引 线 片 |
紫 铜 线 |
电流密度 A/mm2 |
|||
|
厚 mm |
宽b mm |
片 |
Φd mm |
长L mm |
||
|
≤72.2 |
0.4 |
30 |
2 |
14 |
170 |
3.01 |
|
108.3 |
0.4 |
30 |
3 |
14 |
170 |
3.01 |
|
144.3 |
0.4 |
30 |
4 |
14 |
200 |
3.01 |
|
195 |
0.4 |
30 |
5 |
14 |
200 |
3.25 |
|
260 |
0.4 |
30 |
6 |
14 |
200 |
3.62 |
|
346 |
0.4 |
35 |
7 |
18 |
200 |
3.53 |
|
462 |
0.4 |
35 |
9 |
18 |
200 |
3.67 |
|
606 |
0.4 |
40 |
10 |
22 |
250 |
3.79 |
|
808 |
0.4 |
50 |
11 |
25 |
275 |
3.67 |
|
1083 |
0.4 |
60 |
12 |
27 |
300 |
3.78 |
|
1443 |
0.4 |
60 |
16 |
35 |
300 |
3.76 |
注:(1)大于1500A用两叠铜皮见图(a);
(2)小于1500A用一叠铜皮见图(b);
(3)大于φ4.1纸包圆线,用接线板见图(c);
(4)小于φ3.05纸包圆线,将引线打圈见图(d)。
C4 引线用铜(铝)棒(表C4)
表 C4
|
裸线直径mm |
截面 mm2 |
允 许 电 流 A |
|||||||||||
|
每边绝缘厚度mm |
|||||||||||||
|
不包绝缘 |
3 |
6 |
8 |
10 |
20 |
||||||||
|
铜 |
铝 |
铜 |
铝 |
铜 |
铝 |
铜 |
铝 |
铜 |
铝 |
铜 |
铝 |
||
|
2.44 |
4.68 |
22.5 |
12 |
22.5 |
12 |
|
|
|
|
|
|
|
|
|
3.05 |
7.31 |
35 |
18 |
35 |
18 |
|
|
|
|
|
|
|
|
|
4.1 |
13.2 |
63 |
32 |
63 |
32 |
|
|
|
|
|
|
|
|
|
6 |
28.3 |
136 |
68 |
136 |
68 |
136 |
68 |
133 |
68 |
|
|
|
|
|
8 |
50.3 |
241 |
121 |
229 |
121 |
202 |
121 |
191 |
121 |
182 |
121 |
|
|
|
10 |
78.5 |
386 |
188 |
309 |
188 |
271 |
188 |
255 |
188 |
243 |
188 |
209 |
162 |
|
12 |
113.1 |
512 |
272 |
397 |
272 |
345 |
267 |
323 |
250 |
307 |
238 |
262 |
203 |
|
14 |
153.9 |
645 |
369 |
491 |
369 |
439 |
340 |
396 |
307 |
376 |
291 |
318 |
246 |
|
16 |
201.1 |
741 |
483 |
559 |
460 |
478 |
393 |
447 |
367 |
322 |
347 |
355 |
292 |
|
20 |
314.1 |
1070 |
755 |
765 |
629 |
650 |
535 |
602 |
495 |
569 |
468 |
472 |
388 |
|
24 |
452.4 |
1295 |
1055 |
940 |
766 |
795 |
648 |
735 |
599 |
690 |
562 |
570 |
465 |
|
30 |
706.9 |
1810 |
1475 |
1295 |
1055 |
1090 |
888 |
1045 |
852 |
933 |
760 |
765 |
624 |
注:绝缘支架遮盖引线表面在10%以上时电流减小5%~15%。
C5 纸包多股铜线(表C5)
表 C5
|
铜导线直径 mm |
有效截面 mm2 |
每 边 包 纸 厚 mm |
||||||||
|
3 |
6 |
8 |
10 |
15 |
20 |
25 |
30 |
50 |
||
|
允 许 电 流 A |
||||||||||
|
5.8 |
16 |
77 |
77 |
77 |
|
|
|
|
|
|
|
7.7 |
25 |
120 |
111 |
104 |
|
|
|
|
|
|
|
10.2 |
50 |
198 |
171 |
160 |
152 |
139 |
130 |
|
|
|
|
12.6 |
70 |
254 |
221 |
203 |
193 |
174 |
163 |
|
|
|
|
14.3 |
95 |
311 |
265 |
251 |
233 |
210 |
196 |
186 |
|
|
|
16 |
120 |
362 |
309 |
287 |
271 |
244 |
227 |
216 |
|
|
|
18.1 |
150 |
427 |
363 |
336 |
315 |
284 |
262 |
249 |
|
|
|
20 |
185 |
495 |
416 |
385 |
363 |
324 |
301 |
284 |
275 |
|
|
23 |
240 |
598 |
502 |
464 |
434 |
388 |
356 |
336 |
320 |
|
|
26.2 |
300 |
706 |
589 |
543 |
509 |
442 |
416 |
390 |
372 |
327 |
|
29.8 |
400 |
865 |
714 |
658 |
614 |
546 |
498 |
468 |
445 |
389 |
C6 裸铜排(表C6)
表 C6
|
铜排尺寸 (厚×宽) mm |
截面 mm2 |
铜排附加 损耗 % |
在箱内装置方向 |
铜排尺寸 (厚×宽) mm |
截面 mm2 |
铜排附加 损耗 % |
在箱内装置方向 |
||
|
垂直 |
水平 |
垂直 |
水平 |
||||||
|
允许电流A |
允许电流A |
||||||||
|
3×30 |
|
|
425 |
425 |
7×60 |
|
|
2010 |
1660 |
|
3×40 |
|
|
566 |
566 |
8×60 |
|
|
2300 |
1790 |
|
4×40 |
|
1.6 |
766 |
766 |
7×80 |
559.1 |
6.3 |
2680 |
2170 |
|
5×40 |
199.1 |
2 |
956 |
956 |
8×80 |
639.1 |
7.2 |
3070 |
2330 |
|
4×60 |
249.1 |
|
1150 |
1150 |
8×100 |
799.1 |
8 |
3840 |
2880 |
|
5×60 |
299.1 |
3.6 |
1435 |
1390 |
10×100 |
999.1 |
10 |
4600 |
3230 |
|
6×60 |
359.1 |
4.5 |
1720 |
1530 |
12.5×100 |
1249.1 |
12.5 |
5130 |
3590 |
附 录 D
变压器常用油漆性能
表 D
|
漆 号 |
名 称 |
特 性 及 用 途 |
稀释剂 |
|
F35—1 F35—2 (1611、202) |
酚醛硅 钢片漆 (快干漆) |
用于硅钢片间绝缘。A级,坚硬耐500℃下短时烘干。F35—2(即1611)在120~130℃,202在200~210℃烘干 |
松节油、200号汽油 |
|
C30—11 (1030、 1130、 1054) |
醇酸绝缘烘漆 |
用于线圈浸渍。B级,耐油性,耐电弧及绝缘性能较好,在115~125℃下烘干 |
甲苯、二甲苯标准粘度:涂#4杯(25℃、30~60s) |
|
C31—1 (1231) |
醇酸 绝缘漆 |
用于零件的表面涂漆。耐压、耐水、耐油、耐电弧性较好,在105℃下烘20h |
二甲苯200号汽油 |
|
C04—2 |
醇酸 磁漆 (各色) |
用于金属,木材外表涂漆。机械强度,耐候性较好,有光泽,耐水性差,可室温晾干,若在60~70℃下烘干,则可提高耐水性 |
X—6醇酸稀释剂或二甲苯标准粘度:涂#4杯(60~90s) |
|
A01—2 |
氨基 清漆 |
用于已涂有色漆表面的罩光漆,光亮坚硬、耐水、耐油、耐摩擦和附着力好,在120℃下烘2h |
丁醇与二甲苯混合剂标准粘度:涂#4杯(20~50s) |
|
C06—1 |
铁红醇 酸底漆 |
用于金属表面涂底。附着力和防锈力好,与硝基、醇酸等多种面漆结合较好,在室温下干燥 |
二甲苯或甲苯200号汽油标准粘度:涂#4(杯(60~120s) |
|
H06—2 |
铁红环 氧底漆 |
内壁、夹件用,室温下晾干 |
甲苯 |
|
F98—1 (5121) (旧型185) |
酚醛烘干 胶液或酚 醛树脂漆 |
用于绝缘纸板粘合。耐水、耐油、耐酸、绝缘性及粘合性好,在120~150℃下烘干 |
乙醇 |
注:本表摘自化工部标准,括号内为机械工业部标准。
附加说明:
本标准由电力工业部安生司、国调中心提出,电力工业部变压器标准化技术委员会归口。
本标准由东北电业管理局、华中电业管理局负责起草。东北电力试验研究院、鞍山电业局、郑州供电局、长春电业局、上海电力局参加起草。
主要起草人:王世阁、余先球、钟洪璧、何佑生、李元晟、李秋林、黄克惠、李清祖、范克文、王厚义。